WeekendHobby.com
เครื่องมือในการใช้งาน website =>> สมัครสมาชิก | Login | Logout | เปลี่ยนไอคอนส่วนตัว | เกี่ยวกับเรา | ติดต่อโฆษณา         View stat by Truehits.net


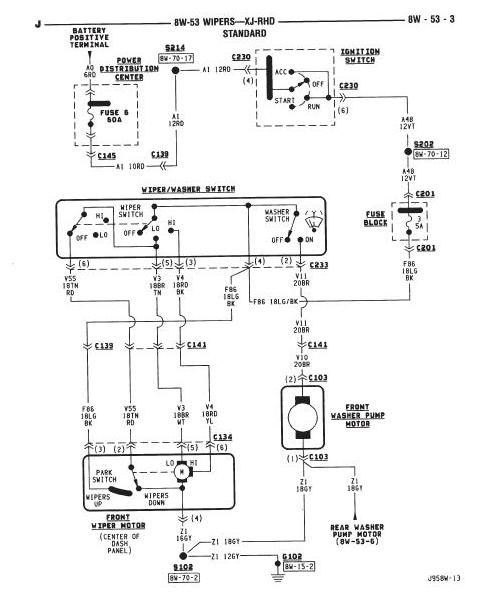
Relay มอเตอร์น้ำฉีดกระจก อยู่ตรงให้ค๊าบบบ ถ่ายรูปชี้เป้าหน่อย
AKE8411
จาก AKE8411
148.177.217.129
อังคารที่ , 21/12/2553
เวลา : 17:40

อ่านแล้ว = 2990 ครั้ง
 เก็บเข้ากระทู้ส่วนตัว
แจ้งตรวจสอบกระทู้
 แจ้งลบ
ส่งหาเพื่อน ส่งหาเพื่อน

       น้ำฉีดกระจกหน้าไม่ออกแล้ว
รื้ออกมา เช็คไฟ กดสวิสส์ ปรากฎว่าไฟไม่มา เลยจะเช็ครีเรย์ แต่ไม่รู้อยู่ใหน
หรือใครมีวิธีอื่น จัดมาโลด
XJ 4.0 96
ขอบคุณครับ



 แสดงความคิดเห็นย่อย แสดงความคิดเห็นย่อย

แจ้งเพื่อเก็บขึ้นกระทู้พิเศษ คลิ๊กที่นี่แจ้งเพื่อนำขึ้นกระทู้พิเศษ

คำตอบแบ่งหน้าละ 30 คำตอบ ขณะนี้คุณอยู่ที่หน้า 1 จาก >>> 1  

คำตอบที่ 1
       เอก 96 ต้นปีเปล่า ไม่มีแอร์หลังใช้มั้ย เท่าที่หาดูไม่มี relay นะ ลองดู fuse เบอร์ 3 5A น่าจะ fuse ขาดเน้อ





 แสดงความคิดเห็นย่อย แสดงความคิดเห็นย่อย

beersing จาก Beersing 58.137.10.226 พุธ, 22/12/2553 เวลา : 08:59   

edit แก้ไขคำตอบ   delete ลบคำตอบ 550091

คำตอบที่ 2
       ดูรูปด้านขวา มันอยู่ใต้คอพวงมะลัย หาดู





ด้านซ้ายนะ บอกผิด
จาก : beersing(beersing) 22/12/2553 9:01:22 [58.137.10.226]
 แสดงความคิดเห็นย่อย แสดงความคิดเห็นย่อย

beersing จาก Beersing 58.137.10.226 พุธ, 22/12/2553 เวลา : 09:00   

edit แก้ไขคำตอบ   delete ลบคำตอบ 550093

คำตอบที่ 3
       พี่เบียร์แผงฟิวส์ผมมันเป็นแบบในรูป96ต้นปี แต่มีแอร์หลังอ่ะ มันเป็นรุ่น 96 แบบไหนอีกอ่ะ
ไม่มีอะไรเสียหรอกครับแค่งงกับรุ่นรถ



น่าจะเป็นช่วงที่ล้างสตอร์คครับ เพื่อเปลี่ยนเป็นโฉม ไม่ต้องตกใจ มีเพี้ยนกันได้บ้าง
จาก : beersing(beersing) 22/12/2553 10:33:20 [58.137.10.226]
 แสดงความคิดเห็นย่อย แสดงความคิดเห็นย่อย

paju จาก paju 118.173.192.165 พุธ, 22/12/2553 เวลา : 09:59   

edit แก้ไขคำตอบ   delete ลบคำตอบ 550120

คำตอบที่ 4
       แอร์หลัง ไม่มีคับ



 แสดงความคิดเห็นย่อย แสดงความคิดเห็นย่อย

AKE8411 จาก AKE8411 148.177.217.129 พุธ, 22/12/2553 เวลา : 10:40   

edit แก้ไขคำตอบ   delete ลบคำตอบ 550133

คำตอบที่ 5
       ตัวนี้ป่าว เบอร์ 3 มัยหน้าตามันแปลกๆ





 แสดงความคิดเห็นย่อย แสดงความคิดเห็นย่อย

AKE8411 จาก AKE8411 148.177.217.129 พุธ, 22/12/2553 เวลา : 10:43   

edit แก้ไขคำตอบ   delete ลบคำตอบ 550135

คำตอบที่ 6
       ไปดูแล้วมันเป็นฟิวส์โลหะตัวสีเงิน ซื้อใหนหว่า



 แสดงความคิดเห็นย่อย แสดงความคิดเห็นย่อย

AKE8411 จาก AKE8411 124.122.172.76 พุธ, 22/12/2553 เวลา : 21:52   

edit แก้ไขคำตอบ   delete ลบคำตอบ 550246

      

คำตอบแบ่งหน้าละ 30 คำตอบ ขณะนี้คุณอยู่ที่หน้า 1 จาก >>> 1  



website รองรับการใช้งานทุกระบบปฏิบัติการของ PC Tablet SmartPhone ทุกระบบสามารถโพสข้อความและรูปภาพได้โดยไม่ต้องย่อไฟล์
เพื่อความปลอดภัยในการใช้ website WeekendHobby.Com สมาชิก เท่านั้น จึงจะตั้งกระทู้ หรือ ตอบกระทู้ได้ครับ
Login Click ที่นี่
สมัครสมาชิก Click ที่นี่



Since 22, Feb 2001 hit counter View My Stats  Truehits.net      วันอาทิตย์,8 กุมภาพันธ์ 2569 (Online 2190 คน)