WeekendHobby.com
เครื่องมือในการใช้งาน website =>> สมัครสมาชิก | Login | Logout | เปลี่ยนไอคอนส่วนตัว | เกี่ยวกับเรา | ติดต่อโฆษณา         View stat by Truehits.net


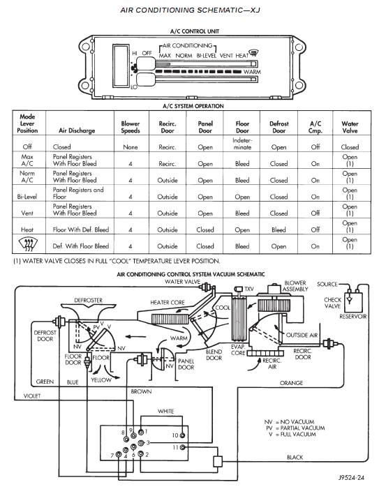
สายสีแดงที่เสียบเข้าตู้แอร์ มีใว้ทำอะไรครับ
Rabbit75
จาก ต่าย4683
27.55.1.67
พุธที่ , 22/2/2555
เวลา : 13:40

อ่านแล้ว = 2678 ครั้ง
 เก็บเข้ากระทู้ส่วนตัว
แจ้งตรวจสอบกระทู้
 แจ้งลบ
ส่งหาเพื่อน ส่งหาเพื่อน

       เอารถไปล้างแอร์แบบไม่ถอดตู้มา ตอนถอดใต้คอลโซลมีสายสีแดง หลุดมา ลองมองดูแล้วน่าจะเป็นสายที่เสียบเข้าตู้แอร์

ไม่ทราบว่าเป็นสายอะไรครับ

ตามรูปครับสายที่ห้อยลงมาน่ะครับ






สาย Vacuum ...
จาก : Jedi(Jedi) 22/2/2555 14:30:50 [49.48.10.141]
 แสดงความคิดเห็นย่อย แสดงความคิดเห็นย่อย

แจ้งเพื่อเก็บขึ้นกระทู้พิเศษ คลิ๊กที่นี่แจ้งเพื่อนำขึ้นกระทู้พิเศษ

คำตอบแบ่งหน้าละ 30 คำตอบ ขณะนี้คุณอยู่ที่หน้า 1 จาก >>> 1  

คำตอบที่ 1
       ขอบคุณครับ แล้วหน้าที่มันทำอะไรครับ



เหลี่ยม-มน ไม่น่าต่างกันในหน้าที่ เอาไว้คอนโทรลเปิด-ปิดประตูช่องแอร์ ไปยังตำแหน่งต่าง ๆ
จาก : Jedi(Jedi) 22/2/2555 15:35:53 [49.48.10.141]
 แสดงความคิดเห็นย่อย แสดงความคิดเห็นย่อย

Rabbit75 จาก ต่าย4683 125.24.224.107 พุธ, 22/2/2555 เวลา : 15:29   

edit แก้ไขคำตอบ   delete ลบคำตอบ 614029

คำตอบที่ 2
       พี่เหลี่ยม ประมาณนี้ ...





 แสดงความคิดเห็นย่อย แสดงความคิดเห็นย่อย

Jedi จาก Jedi 49.48.10.141 พุธ, 22/2/2555 เวลา : 15:47   

edit แก้ไขคำตอบ   delete ลบคำตอบ 614031

คำตอบที่ 3
       น้องมน ..
อาจคลาดเคลื่อนในมุมมอง รอความคิดเห็นท่านอื่นประกอบร่วมพิจารณาในบทเรียน





 แสดงความคิดเห็นย่อย แสดงความคิดเห็นย่อย

Jedi จาก Jedi 49.48.10.141 พุธ, 22/2/2555 เวลา : 15:49   

edit แก้ไขคำตอบ   delete ลบคำตอบ 614032

คำตอบที่ 4
       ขอบคุณน้า jedi มากๆครับ พึงเคยเห็นไดอะแกรมแอร์วันนี้เองครับ

สงสัยมาตั้งนานว่าถ้าเลื่อนสวิตไปตำแหน่งต่างๆแล้วจะเป็นยังไง

แสดงว่านอกจากตำแหน่ง max แล้ว ตู้จะเปิดเอาอากาศภายนอกเข้ามาหมุนเวียนด้วยใช่หรือเปล่าครับ



 แสดงความคิดเห็นย่อย แสดงความคิดเห็นย่อย

Rabbit75 จาก ต่าย4683 101.51.205.208 พฤหัสบดี, 23/2/2555 เวลา : 07:54   

edit แก้ไขคำตอบ   delete ลบคำตอบ 614099

คำตอบที่ 5
       จงใจจะแสดงให้เห็นว่า สาย vacuum เอาไว้ควบคุม Actuator เปิด-ปิดช่องประตูสำหรับให้แอร์ไปยังตำแหน่งต่าง ๆ ความเป็นจริงใน schemetic ที่ให้ดูจะตรงกะรถที่ใช้ในบ้านเรามาก-น้อยเพียงใดต้องไปหารายละเอียดอีกครั้ง แต่ของโฉมมนตามคำตอบที่ 3 ปี '97 (บ้านเรา '98) นี่ตรงแน่นอน เพราะผมเคยรื้อเองกะมือมา 2 รอบแระ ..



 แสดงความคิดเห็นย่อย แสดงความคิดเห็นย่อย

Jedi จาก Jedi 171.5.40.237 พฤหัสบดี, 23/2/2555 เวลา : 17:31   

edit แก้ไขคำตอบ   delete ลบคำตอบ 614189

      

คำตอบแบ่งหน้าละ 30 คำตอบ ขณะนี้คุณอยู่ที่หน้า 1 จาก >>> 1  



website รองรับการใช้งานทุกระบบปฏิบัติการของ PC Tablet SmartPhone ทุกระบบสามารถโพสข้อความและรูปภาพได้โดยไม่ต้องย่อไฟล์
เพื่อความปลอดภัยในการใช้ website WeekendHobby.Com สมาชิก เท่านั้น จึงจะตั้งกระทู้ หรือ ตอบกระทู้ได้ครับ
Login Click ที่นี่
สมัครสมาชิก Click ที่นี่



Since 22, Feb 2001 hit counter View My Stats  Truehits.net      วันอาทิตย์,8 กุมภาพันธ์ 2569 (Online 2086 คน)