WeekendHobby.com
เครื่องมือในการใช้งาน website =>> สมัครสมาชิก | Login | Logout | เปลี่ยนไอคอนส่วนตัว | เกี่ยวกับเรา | ติดต่อโฆษณา         View stat by Truehits.net


ช่วยด้วยครับ xj2.5 เหลี่ยม สตารท์ไม่ติด ฟิวส์ 30 แอมป์ฺห้องเครื่้องขาดตลอดครับ
juc626
จาก จีปเชียงใหม่
118.172.203.74
จันทร์ที่ , 3/9/2555
เวลา : 10:13

อ่านแล้ว = 6825 ครั้ง
 เก็บเข้ากระทู้ส่วนตัว
แจ้งตรวจสอบกระทู้
 แจ้งลบ
ส่งหาเพื่อน ส่งหาเพื่อน

       ฟิวส์ห้องเครื่อง ตัวเล็กวงกลมในภาพขาดตลอดเลยครับ ช่วงก่อนพอวิ่งไ้ด้ 2-3 กม ระยะหลังสตาร์ทไม่ติดตรวจดูฟิวส์ ขาดตลอด ใช้ 30 แอมป์สีเขียว แต่ในภาพเป็น 20 แอมป์สีขาว ใส่แทนไปก่อนก็ขาดเหมือนเดิมครับ สมากชิกช่วยชี้แนะด้วยครับ ขอบคุณครับ ไฟเอ็นจินโชว์ปกติตอนบิดกุญแจสตารท์แล้วก็ดับ แต่เช็คโค๊ดไม่ได้ครับ






 แสดงความคิดเห็นย่อย แสดงความคิดเห็นย่อย

แจ้งเพื่อเก็บขึ้นกระทู้พิเศษ คลิ๊กที่นี่แจ้งเพื่อนำขึ้นกระทู้พิเศษ

คำตอบแบ่งหน้าละ 30 คำตอบ ขณะนี้คุณอยู่ที่หน้า 1 จาก >>> 1  2  

คำตอบที่ 1
       ดูสายไฟครับว่าช๊อตตรงไหน โดยเฉพาะ เซ็นเซอร์จานจ่าย และให้ลองถอดปลั๊กอ๊อกซิเจนเซ็นเซอร์ ออกทั้งหน้าและหลังดูด้วยครับ และบางท่านเคนเจอกล่องแก๊สช็อตก็เคยมีครับ



ขอบคุณครับที่่ชี้แนะ ตอนนี้ทดลองถอดปลั๊ก O2 จานจ่าย สายไฟแล้วปกติครับ ตรวจสอบสายไฟหัวฉีดใช้แอมวัดแล้วปกติ แต่ฟิวส์ยังขาด
จาก : juc626(juc626) 3/9/2555 21:35:54 [118.172.198.112]
 แสดงความคิดเห็นย่อย แสดงความคิดเห็นย่อย

tu_ta จาก tu_ta 116.68.155.46 จันทร์, 3/9/2555 เวลา : 16:40   

edit แก้ไขคำตอบ   delete ลบคำตอบ 638997

คำตอบที่ 2
       โทรปรึกษาคุณต้น ให้ข้อแนะนำมาเป็นประโยชน์มากครับ ไล่ตรวจเซนเซอร์ทุกจุด เสียบฟิวส์เป็นว่าเล่น ตอนนี้ฟิวส์ไม่ขาดแล้ว หลังจากลองเปลี่ยนเซนเซอร์จานจ่ายครับ แต่ยังงงอยู่ว่าช่วงก่อนทำไมเช็คโค๊ดไม่เจอ พรุ่งนี้มีธุระต่างจังหวัดหลังกลับมาจะลองวิ่งไกลดู ขอบคุณ คุณต้น คุณTu-Ta ครับ



 แสดงความคิดเห็นย่อย แสดงความคิดเห็นย่อย

juc626 จาก จีปเชียงใหม่ 118.172.193.156 อังคาร, 4/9/2555 เวลา : 20:00   

edit แก้ไขคำตอบ   delete ลบคำตอบ 639126

คำตอบที่ 3
      



 แสดงความคิดเห็นย่อย แสดงความคิดเห็นย่อย

ต้นjuc3123 จาก ต้นJUC3123 / HS5QPH _ 144.300 MHz 101.109.207.86 อังคาร, 4/9/2555 เวลา : 21:14   

edit แก้ไขคำตอบ   delete ลบคำตอบ 639129

คำตอบที่ 4
      



 แสดงความคิดเห็นย่อย แสดงความคิดเห็นย่อย

fourwheels จาก The - may 125.27.67.52 อังคาร, 4/9/2555 เวลา : 21:35   

edit แก้ไขคำตอบ   delete ลบคำตอบ 639134

คำตอบที่ 5
       อาการยังไม่หาย
ข้อสังเกตมีดังนี้ครับ
1.พอฟิวส์ขาด เปลี่ยนฟิวส์ จะเริ่มสตารท์ สตาร์ทไม่ติด ฟิวส์ขาดอีก
2.ทำขั้นตอนใหม่ เปลี่ยนฟิวส์ ถอดขั้วแบต สตาร์ทติด แต่วิ่งได้ไม่ไกล ประมาณ 200-300 เมตร ก็ดับกลางอากาศ ฟิวส์ขาดอีก
3.ตอนนี้เปลี่ยนฟลายวิล เซนเซอร์ จานจ่าย ออกซิเจนเซนเซอร์ปกติ ไม่มีลงกราว แต่อาการฟิวส์ยังขาดอยู่ครับ
สมาชิกท่านใดมีประสบการณ์ ช่วยวิเคราะห์ด้วยครับ รถวิ่งไปไหนไม่ได้เลยครับ ขอบคุณครับ




เพิ่มเติมข้อ 2 ถอดขั้วแบตแล้วใส่กลับคืนด้วยนะครับเพื่อเคลียร์กล่อง
จาก : juc626(juc626) 10/9/2555 20:40:36 [118.172.197.48]
 แสดงความคิดเห็นย่อย แสดงความคิดเห็นย่อย

juc626 จาก จีปเชียงใหม่ 118.172.197.48 จันทร์, 10/9/2555 เวลา : 19:56   

edit แก้ไขคำตอบ   delete ลบคำตอบ 639874

คำตอบที่ 6
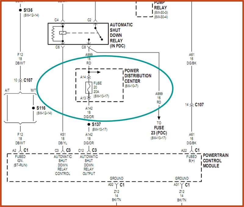
       กลับเข้ามาสู่สามัญก่อนครับ ความเห็นส่วนตัวผมการไร่เปลี่ยน sensor แต่ยังไม่ได้เจอต้นตอนั้นไม่น่าจะใช้ทางออกที่ถาวรนะครับ ผมว่าดู diagram ก่อนครับว่ฟิวส์ตัวนั้นทำหน้าที่ตัดระบบหรืออุปกรณ์ตัวไหน แล้วไปหาจากจุดนั้นครับ ผมเปิดหาใน manual แล้วไม่ 2.5L เลยไม่รู้ว่ามันเป็นตัวตัดระบบของอุปกรณืตัวไหนครับ ถ้าเจอว่ามันควบคุมอุปกรณ์ตัวไหนให้ประอุปกณ์นั้นออกไปก่อน แล้วลองใส่ฟิวส์ดูครับ เช่น สมมุติว่ามันเป็นตัวควบคุม fuel pump ก็ให้ปลดชุดปั๊มติ๊กออก คือปลดคอนเนคเตอร์ก่อนเข้าถังออก แล้วลองดูครับว่าฟิวส์ขาดอีกเปล่า ถ้าใช้ก่อเป็นสายลงกราว์ดครับ ทำนองนี้ ผมว่าน่าจะตอกว่านะครับ



เป็นฟิวส์ no 20 ผมไม่มีคู่มือ แต่เทียบเคียงจะเป็น ควบคุมเกี่ยวกับ กล่อง ECU กับ รีเลย์ASD ครับ
จาก : juc626(juc626) 11/9/2555 11:00:50 [118.174.46.62]
ถ้าเป็นตัวนั้นจะต่อกับ ASD,หัวฉีด,O2 หน้าหลัง,
จาก : ต้นjuc3123(ต้นjuc3123) 11/9/2555 11:43:24 [58.8.129.144]
 แสดงความคิดเห็นย่อย แสดงความคิดเห็นย่อย

beersing จาก Beersing 171.5.151.101 จันทร์, 10/9/2555 เวลา : 20:42   

edit แก้ไขคำตอบ   delete ลบคำตอบ 639916

คำตอบที่ 7
       นี่เป็น Manual 4.0L





ผมคิดว่าเป็นตัว f25 20a เพราะถอดกล่องดูแล้วสายโยงไปยังขั้ว ASD รีเลย์ครับ
จาก : juc626(juc626) 11/9/2555 14:40:24 [118.174.46.62]
อาจจะตำแหน่งเดียวกัน แต่ตรวจสายไฟในกล่องแล้วต่อตรงกับ ASD แน่นอนครับ
จาก : juc626(juc626) 11/9/2555 14:42:53 [118.174.46.62]
 แสดงความคิดเห็นย่อย แสดงความคิดเห็นย่อย

ต้นjuc3123 จาก ต้นJUC3123 / HS5QPH _ 144.300 MHz 58.8.129.144 อังคาร, 11/9/2555 เวลา : 12:38   

edit แก้ไขคำตอบ   delete ลบคำตอบ 640020

คำตอบที่ 8
      





 แสดงความคิดเห็นย่อย แสดงความคิดเห็นย่อย

ต้นjuc3123 จาก ต้นJUC3123 / HS5QPH _ 144.300 MHz 58.8.129.144 อังคาร, 11/9/2555 เวลา : 12:46   

edit แก้ไขคำตอบ   delete ลบคำตอบ 640023

คำตอบที่ 9
      





 แสดงความคิดเห็นย่อย แสดงความคิดเห็นย่อย

ต้นjuc3123 จาก ต้นJUC3123 / HS5QPH _ 144.300 MHz 58.8.129.144 อังคาร, 11/9/2555 เวลา : 12:48   

edit แก้ไขคำตอบ   delete ลบคำตอบ 640024

คำตอบที่ 10
      





 แสดงความคิดเห็นย่อย แสดงความคิดเห็นย่อย

ต้นjuc3123 จาก ต้นJUC3123 / HS5QPH _ 144.300 MHz 58.8.129.144 อังคาร, 11/9/2555 เวลา : 12:50   

edit แก้ไขคำตอบ   delete ลบคำตอบ 640025

คำตอบที่ 11
      





 แสดงความคิดเห็นย่อย แสดงความคิดเห็นย่อย

ต้นjuc3123 จาก ต้นJUC3123 / HS5QPH _ 144.300 MHz 58.8.129.144 อังคาร, 11/9/2555 เวลา : 12:53   

edit แก้ไขคำตอบ   delete ลบคำตอบ 640026

คำตอบที่ 12
       ลองดูนะคับ ผมไม่แน่ใจในตำแหน่ง ฟิวส์ 2.5
แต่ถ้าต่อพ่วงกับพวก ASD O2 หัวฉีด
ก็ต้องเริ่มจาก รีเลย์ ASD ได้ตรวจสอบ ขาซ๊อกเกตกล่องฟิวส์ ที่ ASD เสีบหรือยัง
ไม่งั้นซื้อซ๊อกเกต รีเลย์มา ต่อขั้วเสียบให้ครบทุกขา 30 85 85 87 จากนั้นนำมาเสียบที่ช่องของ ASD
และต่อด้วยรีเลย์ Bosch ทดสอบใช้งาน เพราะขั้วใหม่นั้นจะใหญ่กว่าของเดิม อย่าลืมว่าขั้วพวกนี้ถ้าหลวม ก็ทำให้ไฟกระชากได้ อาจจะเป็นสาเหตุทำให้ฟิวส์ขาดได้คับ เพราะในเมื่อตรวจสอบ สาย O2 แล้ว สายหัวฉีดแล้ว ยังมีปัญหา ก็ต้องเริ่มที่ตัว ASD ก่อนเลย ไม่งั้นก็ลองรื้อกล่องฟวิส์ จับหงายขึ้นมาดูคับ บางทีอาจจะมีอะไรเข้าไปตายในนั้นก็ได้ เพราะแต่ก่อนซ่อม พวก TV ต่างๆจิ้งจกชอบเข้าไปแล้ว TV ช๊อต ก็มีคับ บางทีเส้นผมบังภูเขานะ





ผิดพลาดประการใดขออภัยนะคับ ถ้าไม่ถูกต้องนะคับ เพราะตามแมนนวลระบุไว้ยังงี้ ของ 4.0 L
จาก : ต้นjuc3123(ต้นjuc3123) 11/9/2555 13:06:41 [58.8.129.144]
 แสดงความคิดเห็นย่อย แสดงความคิดเห็นย่อย

ต้นjuc3123 จาก ต้นJUC3123 / HS5QPH _ 144.300 MHz 58.8.129.144 อังคาร, 11/9/2555 เวลา : 13:02   

edit แก้ไขคำตอบ   delete ลบคำตอบ 640027

คำตอบที่ 13
       ถ้าเป็น Output ASD จะตามไดอะแกรมนี้คับ





 แสดงความคิดเห็นย่อย แสดงความคิดเห็นย่อย

ต้นjuc3123 จาก ต้นJUC3123 / HS5QPH _ 144.300 MHz 58.8.129.144 อังคาร, 11/9/2555 เวลา : 13:33   

edit แก้ไขคำตอบ   delete ลบคำตอบ 640029

คำตอบที่ 14
       วงจรนี้มายังชุด Driver Coil
อาจจะคอยล์จุดระเบิดมีปัญหาก็ได้นะคับ
ลองหาคอยล์เก่าเปลี่ยนดูคับ





S137 ,S109 เป็นจุดจั๊มที่ไปยังอุปกรณ์อื่นได้อีกคับ
จาก : ต้นjuc3123(ต้นjuc3123) 11/9/2555 13:43:40 [58.8.129.144]
S = จุด Spice สาย ,S-127 spice location ที่ 127
จาก : OEM(OEM) 11/9/2555 18:38:50 [58.97.79.195]
 แสดงความคิดเห็นย่อย แสดงความคิดเห็นย่อย

ต้นjuc3123 จาก ต้นJUC3123 / HS5QPH _ 144.300 MHz 58.8.129.144 อังคาร, 11/9/2555 เวลา : 13:42   

edit แก้ไขคำตอบ   delete ลบคำตอบ 640033

คำตอบที่ 15
      





 แสดงความคิดเห็นย่อย แสดงความคิดเห็นย่อย

ต้นjuc3123 จาก ต้นJUC3123 / HS5QPH _ 144.300 MHz 58.8.129.144 อังคาร, 11/9/2555 เวลา : 13:51   

edit แก้ไขคำตอบ   delete ลบคำตอบ 640037

คำตอบที่ 16
      





ขอบคุณครับ จะลองเปลี่ยนคอยด์ ดูก่อน
จาก : juc626(juc626) 11/9/2555 14:36:40 [118.174.46.62]
อยากทราบเพิ่มว่า ถ้าวงจรไป powertrain control module จะเกี่ยวกับอุปกรณ์อะไรครับ
จาก : juc626(juc626) 11/9/2555 14:49:01 [118.174.46.62]
Powertrain Control Module คือ PCM หรือกล่อง ECU คับ ไม่น่าจะเข้าไปช๊อตในกล่องนะคับ
จาก : ต้นjuc3123(ต้นjuc3123) 11/9/2555 16:54:03 [58.8.26.224]
 แสดงความคิดเห็นย่อย แสดงความคิดเห็นย่อย

ต้นjuc3123 จาก ต้นJUC3123 / HS5QPH _ 144.300 MHz 58.8.129.144 อังคาร, 11/9/2555 เวลา : 13:53   

edit แก้ไขคำตอบ   delete ลบคำตอบ 640039

คำตอบที่ 17
       ยกนิ้วให้พี่ต้นครับ ข้อมูลต่างที่พี่ต้นให้มาเป็น 4.0L ครับ แต่ก็เป็นแนวทาง อีกอย่างครับเพื่อให้เข้าใกล้ข้อมูลมากขึ้น ไม่ทราบว่า 2.5L นี้ปีไหนครับ จะได้คลำ manual ถูก



เอาไว้เป็นไกด์ไลน์คับ จะได้ไม่หลุด Focus
จาก : ต้นjuc3123(ต้นjuc3123) 11/9/2555 22:31:45 [125.24.84.19]
2.5 ปี96 เหลี่ยมครับ
จาก : juc626(juc626) 12/9/2555 9:41:58 [118.174.46.62]
 แสดงความคิดเห็นย่อย แสดงความคิดเห็นย่อย

beersing จาก Beersing 223.206.32.254 อังคาร, 11/9/2555 เวลา : 18:19   

edit แก้ไขคำตอบ   delete ลบคำตอบ 640177

คำตอบที่ 18
       ฝากรูป Pin Connector ของ ECU ปลั๊ก กลางให้ดูคับ





อันนี้ของ 4.0 แต่ 2.5 ก็ ใกล้เคียงกันคับ
จาก : ต้นjuc3123(ต้นjuc3123) 12/9/2555 20:30:15 [125.25.99.56]
 แสดงความคิดเห็นย่อย แสดงความคิดเห็นย่อย

ต้นjuc3123 จาก ต้นJUC3123 / HS5QPH _ 144.300 MHz 125.25.99.56 พุธ, 12/9/2555 เวลา : 20:29   

edit แก้ไขคำตอบ   delete ลบคำตอบ 640379

คำตอบที่ 19
       ถ้า ไดเวอร์ ช๊อต จะเป็นอย่างนี้คับ





 แสดงความคิดเห็นย่อย แสดงความคิดเห็นย่อย

ต้นjuc3123 จาก ต้นJUC3123 / HS5QPH _ 144.300 MHz 125.25.99.56 พุธ, 12/9/2555 เวลา : 20:36   

edit แก้ไขคำตอบ   delete ลบคำตอบ 640380

คำตอบที่ 20
       อันนี้หนักเลย แต่ซ่อมได้คับ





 แสดงความคิดเห็นย่อย แสดงความคิดเห็นย่อย

ต้นjuc3123 จาก ต้นJUC3123 / HS5QPH _ 144.300 MHz 125.25.99.56 พุธ, 12/9/2555 เวลา : 20:38   

edit แก้ไขคำตอบ   delete ลบคำตอบ 640381

คำตอบที่ 21
       ECU Pin out





 แสดงความคิดเห็นย่อย แสดงความคิดเห็นย่อย

ต้นjuc3123 จาก ต้นJUC3123 / HS5QPH _ 144.300 MHz 125.25.99.56 พุธ, 12/9/2555 เวลา : 22:12   

edit แก้ไขคำตอบ   delete ลบคำตอบ 640390

คำตอบที่ 22
       ECU Pin Out





 แสดงความคิดเห็นย่อย แสดงความคิดเห็นย่อย

ต้นjuc3123 จาก ต้นJUC3123 / HS5QPH _ 144.300 MHz 125.25.99.56 พุธ, 12/9/2555 เวลา : 22:13   

edit แก้ไขคำตอบ   delete ลบคำตอบ 640391

คำตอบที่ 23
       คุณต้นครับ วันนี้ผมถอดเซนเซอร์ทุกตัว และลองใส่เซนเซอร์ที่สำคัญคือ ฟลายวิล จานจ่าย ลิ้นปีกผีเสื้อ เสียบปลั๊กคอย หัวฉีด 4 หัว สตารท์ติด ลองออกตัวประมาณ 5 เมตร เครื่องดับฟิวขาด
ผมถอดปลั๊ก ECU ทั้ง 3 อัน ใส่ฟิวส์ เปิดสวิตซ์ไป on ลองสตาร์ท แต่ไม่ติดแน่นอน กลับมาที่ on ฟิวส์ไม่ขาดเพราะถอดปลั๊ก ECU จากนั้นวัดโวลต์ และกราวด์ ตามภาพ ได้ผลดังภาพ พอจะเป็นข้อมูลวิเคราะห์ได้หรือไม่ครับ พินบางตัวผมไม่ทราบครับ





 แสดงความคิดเห็นย่อย แสดงความคิดเห็นย่อย

juc626 จาก จีปเชียงใหม่ 118.172.206.34 พฤหัสบดี, 13/9/2555 เวลา : 17:57   

edit แก้ไขคำตอบ   delete ลบคำตอบ 640505

คำตอบที่ 24
      





on กุญแจก็ขา 2 ก็ลงกราวด์ ,ไฟบวก ขา22 ก็ลงกราวด์ ยังงี้น่าจะมีช๊อตก่อนเข้ากล่อง
จาก : ต้นjuc3123(ต้นjuc3123) 13/9/2555 20:44:37 [101.109.200.62]
ถ้าสภาพปกติ ขา2 และ 22 ต้องไม่ลงกราวด์ถูกหรือไม่ครับ และวัดโวลต์จะเป็นเท่าไหร่ครับ
จาก : juc626(juc626) 14/9/2555 21:45:10 [118.172.197.250]
ใช่คับ ขา 2 , 22 นั้นไม่ควรลงกราวด์นะคับ วัดไฟได้ 12 V.= Vbatt
จาก : ต้นjuc3123(ต้นjuc3123) 17/9/2555 20:52:57 [125.24.86.31]
 แสดงความคิดเห็นย่อย แสดงความคิดเห็นย่อย

juc626 จาก จีปเชียงใหม่ 118.172.206.34 พฤหัสบดี, 13/9/2555 เวลา : 17:59   

edit แก้ไขคำตอบ   delete ลบคำตอบ 640506

คำตอบที่ 25
      





c16 c17 มีconnet อยู่ไม่ทราบคือต่อไปจุดใดครับ
จาก : juc626(juc626) 13/9/2555 18:08:22 [118.172.206.34]
 แสดงความคิดเห็นย่อย แสดงความคิดเห็นย่อย

juc626 จาก จีปเชียงใหม่ 118.172.206.34 พฤหัสบดี, 13/9/2555 เวลา : 18:00   

edit แก้ไขคำตอบ   delete ลบคำตอบ 640507

คำตอบที่ 26
      





Pinout ใช้เทียบกันได้ครับ ทั้งมล เหลี่ยม แซดเจด้วย กล่องอีซียูใส่คลอสกันก็สตาร์ทติตวิ่งได้ครับ พออ้างอิงได้ เดี๋ยวผมหาเบอร์โทรคุณโจ๊กท่ีเชียงใหม่ให้ เขามีกล่อง
จาก : Tu_ta(Tu_ta) 13/9/2555 18:45:39 [27.55.12.134]
เขามีกล่อง 2.5 2 ใบเผ่ือลองยืมมาเช็คเพ่ือตัดข้อสงสันออกเป็นส่วนๆ
จาก : Tu_ta(Tu_ta) 13/9/2555 18:46:34 [27.55.12.134]
คุณโจ๊ก เชียงใหม่ ศูนย์แปดหก เก้าหนึ่งห้า สามศูนย์ศูนย์หนึ่ง บอกว่าผมบอกมาก็ได้ครับ
จาก : Tu_ta(Tu_ta) 15/9/2555 11:35:59 [27.55.6.107]
ขอบคุณครับ ถ้าแก้ไขไม่ได้จะลองโทรยืมกล่องมาทดสอบครับ
จาก : juc626(juc626) 15/9/2555 19:01:49 [118.172.201.200]
 แสดงความคิดเห็นย่อย แสดงความคิดเห็นย่อย

juc626 จาก จีปเชียงใหม่ 118.172.206.34 พฤหัสบดี, 13/9/2555 เวลา : 18:01   

edit แก้ไขคำตอบ   delete ลบคำตอบ 640508

คำตอบที่ 27
       ที่เห็น Wiring Diagramp มันคือของ XJ'97 น่ะถูกต้องแล้ว อย่าลืมว่ามันเป็นสายพันธุ์พี่แซม บ้านเรามันคือโฉมมล (XJ'98)
ที่เคยโหลดกันไว้ก้อเป็น XJ'93-'95 ซึ่งไม่ตรงกับ XJ'97 โฉมเหลี่ยมรุ่นสุดท้ายในบ้านเรา
เคยเห็นเป็นเล่ม (ที่อู่) แต่ไฟล์ที่เคยโหลด ๆ กันยังไม่เคยเจอ และก้อยากจะมีไว้ดูบ้างเหมือนกัน




หรือว่าเข้าใจผิดหว่า ....





หา Manual เล่มนี้ได้ โอกาสเจอมากกว่า 90 % ..
จาก : Jedi(Jedi) 13/9/2555 18:39:43 [49.48.24.186]
อยากได้อยู่เหมือนกันคับพี่เป็นประโยชน์มากๆนะถ้าใครมี
จาก : ต้นjuc3123(ต้นjuc3123) 13/9/2555 20:45:19 [101.109.200.62]
 แสดงความคิดเห็นย่อย แสดงความคิดเห็นย่อย

Jedi จาก Jedi 49.48.24.186 พฤหัสบดี, 13/9/2555 เวลา : 18:32   

edit แก้ไขคำตอบ   delete ลบคำตอบ 640510

คำตอบที่ 28
       อ่านมาหลายหนแล้วนึกว่าจบแล้วซะอีก
ขอเฉลยจุดสำคัญที่ไม่คาดคิดนั่นคือ...
ชุดสายไฟชุดที่1..บริเวณรางหัวฉีดยาวลงไปกับโอทู ตัวหน้า
สายไฟในชุดนี่น่าจะมีการละลายของฉนวนหุ้มทำให้ไฟบวก 12โวลท์เต็ม
ไปช๊อตกับสายไฟเส้นอื่น (ชุดนี้มีด้วยกัน 4 เส้น เส้นที่เป็นสีเขียว ขาว น่าจะใช่ไฟบวก
ลองรื้อในชุดนี้ดูแล้วแยกทีละเส้น น่าจะเจอสาเหตุ
ส่วนสายไฟชุดที่2.ลงตรง โอทู ตัวที่ 2 เข้าแค็ท มีสายไฟ 4เส้นเหมือนกัน
ให้ใช้วิธีตรวจสอบแก้ไขตามข้างต้น แยกสายไฟออกทีละเส้น น่าจะพบสาเหตุ
ส่วนจุดอื่น ๆ ไม่เป็นเหตุให้ ฟิว ขนาด 30 แอมป์ ขาดได้ เพราะฟิวตัวนี่ทำหน้าที่ควบคุม โอทูด้วย
ลองดูนะครับ แบบนี้เจอมาหลายคันแล้ว บางคนรู้เท่าไม่ถึงการ เอาลวดทองแดงเสียบแทนฟิวก้เคยเจอ สุดท้ายกล่อง ECU ช๊อตในระบบ แก้ไขคืนไม่ได้ แต่เช็คโคทได้ 12 23 24 25 55 นั่นคือการซ็อตของกล่องสมองกล... จบช่าว



เห็นด้วยให้แยกสายไฟทีล่ะเส้น ส่วนตัวถ้าสงสัยชอตจากกล่อง ส่วนตัวผมว่าโอกาสน้อยมากๆ
จาก : Tu_ta(Tu_ta) 13/9/2555 22:59:40 [27.55.0.22]
แต่เหตุท่ีทำไมถอดอีซียูสตารทแล้วไม่ชอต เพราะว่าไฟยังไม่ว่ิงไประบบจุดระเบิด ไฟว่ิงไปแค่ใดสตาร์ท
จาก : Tu_ta(Tu_ta) 13/9/2555 23:06:18 [27.55.0.22]
ส่วนตัวไม่เคยเจอกล่องจะทำฟิวขาดแต่เจอฟิวขาดแล้วกล่องพังเปล่ียนฟิว ฟิวไม่ขาดแต่สตาร์ทไม่ติดต้องเปล่ียนกล่องอย่างเดียว
จาก : Tu_ta(Tu_ta) 13/9/2555 23:17:59 [27.55.0.22]
ตรวจสอบสายไฟทั้ง 2 ชุดรื้อสายทั้งหมดมาดูปกติครับไม่มีละลาย
จาก : juc626(juc626) 14/9/2555 21:46:59 [118.172.197.250]
จะลองพยายามดูจุดไฟอื่นๆที่เกี่ยวข้องกับฟิวส์ต่อครับ แต่ก็ยังไม่ทิ้งประเด็นกล่อง ECU
จาก : juc626(juc626) 14/9/2555 21:49:39 [118.172.197.250]
สายไฟหัวช็อท พบบ่อยครับแบบนี้ บางทีวิ่งได้นานๆพอตกหลุมดับเลย จับแยกหรือหาสายเปลี่ยน
จาก : jeepsy(jeepsy) 14/9/2555 23:04:09 [115.67.96.136]
สายไฟหัวฉีดช็อต..............พิมพ์ตกครับ
จาก : jeepsy(jeepsy) 14/9/2555 23:05:45 [115.67.96.136]
รื้อสายไฟหัวฉีดแยกทุกหัวปกติครับ ขอบคุณครับที่แนะนำ
จาก : juc626(juc626) 15/9/2555 19:03:31 [118.172.201.200]
 แสดงความคิดเห็นย่อย แสดงความคิดเห็นย่อย

anek จาก EcuOriginalJeep 124.121.42.201 พฤหัสบดี, 13/9/2555 เวลา : 21:11   

edit แก้ไขคำตอบ   delete ลบคำตอบ 640521

คำตอบที่ 29
       ติดแก๊สระบบอะไรครับ
หาก Mixer และใช้ AUTO CHANGE ด้วย
อย่าลืมดูว่า วัดรอบ ต่อมาจาก Coil หรือ - ของหัวฉีดรึไม่
หากใช่ ก็ปลดออกก่อน แล้วติดตามผล
อาจตายน้ำตื้น ต้องรอน้ำปิงนองก่อน จะได้ลึกๆ

AUTO CHANGE แก๊สพัง ไฟ 12 Volt จาก ASD ไป Coil ลงกราวด์ วงจรใน AUTO CHANGE ทะลุ
FUSE ขาด




รถไม่ติดแก๊สครับ ใช้น้ำมันอย่างเดียว แต่ต่อระบบล๊อคประตูด้วยรีโมทไว้อยู่จะตรวจสอบครับ
จาก : juc626(juc626) 15/9/2555 19:05:17 [118.172.201.200]
 แสดงความคิดเห็นย่อย แสดงความคิดเห็นย่อย

OEM จาก OEM 125.27.72.247 ศุกร์, 14/9/2555 เวลา : 23:39   

edit แก้ไขคำตอบ   delete ลบคำตอบ 640646

คำตอบที่ 30
       เมื่อตรวจสอบที่ทุกท่านให้ความกรุณาแจ้งมาคือ เช็คสายโอทู สายหัวฉีด เปลี่ยนคอยล์ ทุกอย่างปกติ แต่ฟิวส์ยังขาด ล่าสุดลองเปลี่ยนเซนเซอร์ลิ้นปีกผีเสื้อครับ เพราะผมสังเกตว่าถ้ารีเซตกล่องอีซียูแล้วเครื่องสตารท์ติดฟิวส์ไม่ขาดแต่เมื่อเหยียบคันเร่ิงเมื่อไหร่ฟิวส์จะขาดทันที อาจจะทำให้เซนเซอร์ลิ้นปีกผีเสื้อเก่าเกิดการผิดเพี้ยนและส่งข้อมูลไปยังกล่องอีซียู ฟิวส์ขาดทันที(ไม่มีความรู้ครับแต่เดาเอา) ตอนนี้อุ่นเครื่องได้เร่งได้แต่ยังไม่ได้วิ่งไกล เพราะถ้าฟิวส์ขาดอีกอาจต้องลากรถอีก ท่านผู้รู้คิดว่าเซนเซอร์ลิ้นปีกผีเสื้อมีผลต่อฟิวส์รึเปล่าครับ หรือพอช่วยกันวิเคราะห์สาเหตุอีกทีครับ ขอบคุณล่วงหน้าครับ



ลองดูขาฟิวส์ตัวที่ขาดว่ามันห่างกว่าตัวขาฟิวส์ตัวอื่นรึเปล่า
จาก : พงษ์สะพานใหม่(Surapong) 15/9/2555 19:56:29 [58.8.197.209]
ถ้ากว้างกว่าตัวอื่น ให้ใช้ไขตวงตัวเล็กเขี่ยงให้แคบลง ลองดูครับ อาจจะใช่
จาก : พงษ์สะพานใหม่(Surapong) 15/9/2555 19:59:04 [58.8.197.209]
ช่องเสียบขาฟิวส์ปกติครับ แต่เพื่อความรอบคอบได้ปรับให้ช่องมันแคบลงแล้วครับ ขอบคุณครับที่แนะนำ
จาก : juc626(juc626) 17/9/2555 14:07:25 [118.174.46.62]
 แสดงความคิดเห็นย่อย แสดงความคิดเห็นย่อย

juc626 จาก จีปเชียงใหม่ 118.172.201.200 เสาร์, 15/9/2555 เวลา : 19:16   

edit แก้ไขคำตอบ   delete ลบคำตอบ 640716

      

ยังมีคำตอบมากกว่านี้นะครับ คลิ๊กเพื่อดูหน้าถัดไป


คำตอบแบ่งหน้าละ 30 คำตอบ ขณะนี้คุณอยู่ที่หน้า 1 จาก >>> 1  2  



website รองรับการใช้งานทุกระบบปฏิบัติการของ PC Tablet SmartPhone ทุกระบบสามารถโพสข้อความและรูปภาพได้โดยไม่ต้องย่อไฟล์
เพื่อความปลอดภัยในการใช้ website WeekendHobby.Com สมาชิก เท่านั้น จึงจะตั้งกระทู้ หรือ ตอบกระทู้ได้ครับ
Login Click ที่นี่
สมัครสมาชิก Click ที่นี่



Since 22, Feb 2001 hit counter View My Stats  Truehits.net      วันอาทิตย์,8 กุมภาพันธ์ 2569 (Online 1972 คน)