WeekendHobby.com
เครื่องมือในการใช้งาน website =>> สมัครสมาชิก | Login | Logout | เปลี่ยนไอคอนส่วนตัว | เกี่ยวกับเรา | ติดต่อโฆษณา         View stat by Truehits.net


ไฟหรี่หลังด้านซ้ายไม่ติดครับ
SRT 19
จาก SRT 19
112.142.29.202
จันทร์ที่ , 31/8/2552
เวลา : 11:18

อ่านแล้ว = 2516 ครั้ง
 เก็บเข้ากระทู้ส่วนตัว
แจ้งตรวจสอบกระทู้
 แจ้งลบ
ส่งหาเพื่อน ส่งหาเพื่อน

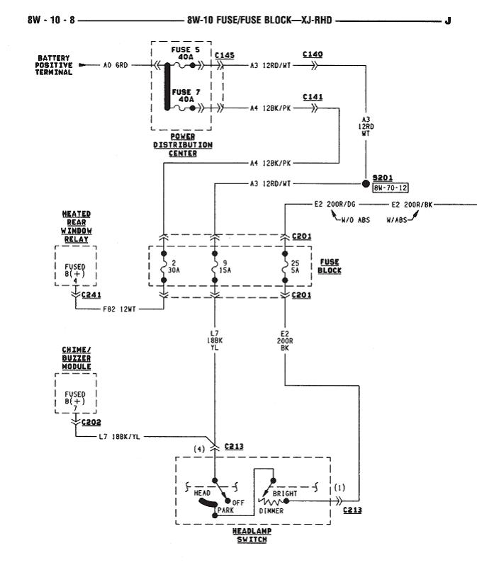
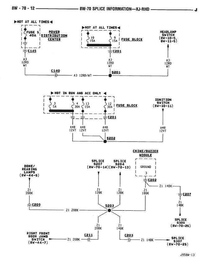
       รบกวนสมาชิกท่านใดพอทราบว่าจุด(ปลั๊ก)ต่อวงจรไฟหรี่มีตำแหน่งไหนบ้าง ผมเปิดด้านหลังวัดไฟแล้วปรากฏว่าไม่มีไฟออก ลองดูสายไฟแล้วเป็นมัดใหญ่เดินมาทาง ข้างประตูด้านซ้าย เลยอยากทราบว่าทีนี้ต้องตรวจเช็คจุดไหนต่อ เผื่อว่าใครพอทราบบ้าง จะได้ไม่ต้องรื้อทั้งหมด หรือใครมีคำแน่ะนำเรียนเชิญครับ ....

ด้านขวาติดปกติน่ะครับ..






 แสดงความคิดเห็นย่อย แสดงความคิดเห็นย่อย

แจ้งเพื่อเก็บขึ้นกระทู้พิเศษ คลิ๊กที่นี่แจ้งเพื่อนำขึ้นกระทู้พิเศษ

คำตอบแบ่งหน้าละ 30 คำตอบ ขณะนี้คุณอยู่ที่หน้า 1 จาก >>> 1  

คำตอบที่ 1
       เริ่มจาก fuse 9 =15 A.เลยนะครับ





 แสดงความคิดเห็นย่อย แสดงความคิดเห็นย่อย

ต้นJUC3123 จาก ต้นJUC3123 61.90.136.94 จันทร์, 31/8/2552 เวลา : 14:47   

edit แก้ไขคำตอบ   delete ลบคำตอบ 436352

คำตอบที่ 2
       ถัดมาเลยนะครับ





 แสดงความคิดเห็นย่อย แสดงความคิดเห็นย่อย

ต้นJUC3123 จาก ต้นJUC3123 61.90.136.94 จันทร์, 31/8/2552 เวลา : 14:48   

edit แก้ไขคำตอบ   delete ลบคำตอบ 436353

คำตอบที่ 3
       ต่อเลยครับ





 แสดงความคิดเห็นย่อย แสดงความคิดเห็นย่อย

ต้นJUC3123 จาก ต้นJUC3123 61.90.136.94 จันทร์, 31/8/2552 เวลา : 14:48   

edit แก้ไขคำตอบ   delete ลบคำตอบ 436354

คำตอบที่ 4
      





 แสดงความคิดเห็นย่อย แสดงความคิดเห็นย่อย

ต้นJUC3123 จาก ต้นJUC3123 61.90.136.94 จันทร์, 31/8/2552 เวลา : 14:49   

edit แก้ไขคำตอบ   delete ลบคำตอบ 436355

คำตอบที่ 5
      





 แสดงความคิดเห็นย่อย แสดงความคิดเห็นย่อย

ต้นJUC3123 จาก ต้นJUC3123 61.90.136.94 จันทร์, 31/8/2552 เวลา : 14:49   

edit แก้ไขคำตอบ   delete ลบคำตอบ 436356

คำตอบที่ 6
      





 แสดงความคิดเห็นย่อย แสดงความคิดเห็นย่อย

ต้นJUC3123 จาก ต้นJUC3123 61.90.136.94 จันทร์, 31/8/2552 เวลา : 14:50   

edit แก้ไขคำตอบ   delete ลบคำตอบ 436357

คำตอบที่ 7
      





 แสดงความคิดเห็นย่อย แสดงความคิดเห็นย่อย

ต้นJUC3123 จาก ต้นJUC3123 61.90.136.94 จันทร์, 31/8/2552 เวลา : 14:51   

edit แก้ไขคำตอบ   delete ลบคำตอบ 436358

คำตอบที่ 8
       Connecter ถ้าวัดไฟหน้าปลั๊กไม่ออก ลองใช้เข็มจิ้มที่สายแล้ววัดหลังปลั๊กดูครับ





 แสดงความคิดเห็นย่อย แสดงความคิดเห็นย่อย

ต้นJUC3123 จาก ต้นJUC3123 61.90.136.94 จันทร์, 31/8/2552 เวลา : 14:52   

edit แก้ไขคำตอบ   delete ลบคำตอบ 436359

คำตอบที่ 9
       ตำแหน่งของสาย





 แสดงความคิดเห็นย่อย แสดงความคิดเห็นย่อย

ต้นJUC3123 จาก ต้นJUC3123 61.90.136.94 จันทร์, 31/8/2552 เวลา : 14:53   

edit แก้ไขคำตอบ   delete ลบคำตอบ 436361

คำตอบที่ 10
      





 แสดงความคิดเห็นย่อย แสดงความคิดเห็นย่อย

ต้นJUC3123 จาก ต้นJUC3123 61.90.136.94 จันทร์, 31/8/2552 เวลา : 14:55   

edit แก้ไขคำตอบ   delete ลบคำตอบ 436362

คำตอบที่ 11
       ขอที่อยู่ด้วยครับ เดี๋ยวส่ง CD ไปให้ครับพี่



 แสดงความคิดเห็นย่อย แสดงความคิดเห็นย่อย

ต้นJUC3123 จาก ต้นJUC3123 61.90.136.94 จันทร์, 31/8/2552 เวลา : 14:57   

edit แก้ไขคำตอบ   delete ลบคำตอบ 436363

คำตอบที่ 12
       อ้อลืมไปครับ ดาวน์โหลด By the book llจากลิงค์นี้ก็ได้ครับ จะได้กระจายต่อให้เพื่อน JUC ครับ

http://www.greatlakesxj.com/tech.html



 แสดงความคิดเห็นย่อย แสดงความคิดเห็นย่อย

ต้นJUC3123 จาก ต้นJUC3123 61.90.136.94 จันทร์, 31/8/2552 เวลา : 15:00   

edit แก้ไขคำตอบ   delete ลบคำตอบ 436364

คำตอบที่ 13
       ขอบคุณครับคุณต้น มีงานให้ทำอีกแล้ว หลังจากว่างเว้นไปนาน



 แสดงความคิดเห็นย่อย แสดงความคิดเห็นย่อย

SRT 19 จาก SRT19 112.142.29.202 จันทร์, 31/8/2552 เวลา : 15:21   

edit แก้ไขคำตอบ   delete ลบคำตอบ 436370

คำตอบที่ 14
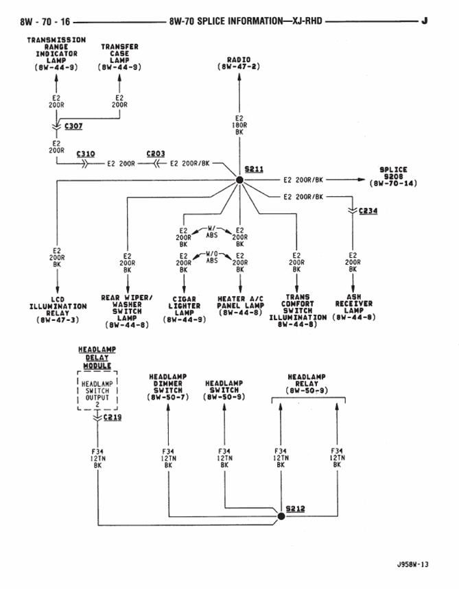
       เสร็จเรียบร้อยแล้ว ..สาเหตุ connector pin ( c309) หลวมครับ เนื่องจากช่วงนี้พับเบาะหลังแล้วเอาจักรยานขึ้นบ่อย ทำให้ล้อจักรยานไปโดน ....

C 309 อยู่แถวๆใต้เบาะหลังด้านขวา ตัวสีฟ้าๆ


ต้องขอขอบคุณ คุณต้นjuc3123 มากๆเลยครับ สำหรับข้อมูลและคำชี้แน่ะ ขอบคุณอีกครั้งครับ





 แสดงความคิดเห็นย่อย แสดงความคิดเห็นย่อย

SRT 19 จาก SRT19 112.142.29.202 จันทร์, 31/8/2552 เวลา : 16:21   

edit แก้ไขคำตอบ   delete ลบคำตอบ 436390

คำตอบที่ 15
      



 แสดงความคิดเห็นย่อย แสดงความคิดเห็นย่อย

ต้นJUC3123 จาก ต้นJUC3123 61.90.136.94 จันทร์, 31/8/2552 เวลา : 16:26   

edit แก้ไขคำตอบ   delete ลบคำตอบ 436392

คำตอบที่ 16
       มาดถานจริงพี่เณร...ว่างๆซ่อมให้เรามั้งนะ



 แสดงความคิดเห็นย่อย แสดงความคิดเห็นย่อย

chaitawee จาก บ่าววี#2138/HS9WMP 113.53.10.134 จันทร์, 31/8/2552 เวลา : 16:31   

edit แก้ไขคำตอบ   delete ลบคำตอบ 436396

คำตอบที่ 17
       สุดยอดเลยพี่ชัย



 แสดงความคิดเห็นย่อย แสดงความคิดเห็นย่อย

beersing จาก Beersing 58.9.187.246 จันทร์, 31/8/2552 เวลา : 16:37   

edit แก้ไขคำตอบ   delete ลบคำตอบ 436399

คำตอบที่ 18
       บ่าววี มาหยบแลก้าไม่บอก พอได้ช่วยกันซ่อมมั่งเป
ลาเลย
เบียร์สิงห์มาแตไหน หวา่งนี้อยู่ไหน บายดีม้าย เงียบไปเลยน่ะ






 แสดงความคิดเห็นย่อย แสดงความคิดเห็นย่อย

SRT 19 จาก SRT19 112.142.29.202 จันทร์, 31/8/2552 เวลา : 16:51   

edit แก้ไขคำตอบ   delete ลบคำตอบ 436407

คำตอบที่ 19
       หวางนี้หงบมาซุ่มอยู่กรุงเตพครับพี่ แถวป่าโน้นยังเสียว ๆ อยู่เหลย



 แสดงความคิดเห็นย่อย แสดงความคิดเห็นย่อย

beersing จาก Beersing 58.9.198.173 อังคาร, 1/9/2552 เวลา : 09:04   

edit แก้ไขคำตอบ   delete ลบคำตอบ 436592

      

คำตอบแบ่งหน้าละ 30 คำตอบ ขณะนี้คุณอยู่ที่หน้า 1 จาก >>> 1  



website รองรับการใช้งานทุกระบบปฏิบัติการของ PC Tablet SmartPhone ทุกระบบสามารถโพสข้อความและรูปภาพได้โดยไม่ต้องย่อไฟล์
เพื่อความปลอดภัยในการใช้ website WeekendHobby.Com สมาชิก เท่านั้น จึงจะตั้งกระทู้ หรือ ตอบกระทู้ได้ครับ
Login Click ที่นี่
สมัครสมาชิก Click ที่นี่



Since 22, Feb 2001 hit counter View My Stats  Truehits.net      วันอาทิตย์,8 กุมภาพันธ์ 2569 (Online 2464 คน)