WeekendHobby.com
เครื่องมือในการใช้งาน website =>> สมัครสมาชิก | Login | Logout | เปลี่ยนไอคอนส่วนตัว | เกี่ยวกับเรา | ติดต่อโฆษณา         View stat by Truehits.net


รบกวนด้วยครับ สมาชิกใหม่เพิ่งใช้ดีแมค เรื่องมอเตอ์ยิงโฟครับ
ตี้บางใหญ่
จาก ตี้บางใหญ่
IP:182.255.13.31

เสาร์ที่ , 2/6/2555
เวลา : 14:14

อ่านแล้ว = ครั้ง
 เก็บเข้ากระทู้ส่วนตัว
แจ้งตรวจสอบกระทู้
 แจ้งลบ
ส่งหาเพื่อน ส่งหาเพื่อน

       กด4h 4l แล้วมอเตอร์ท้ายเกียร์ทำงานปกติ แต่ตัว shift on the fly ไม่ทำงาน ถอดออกมาดูแล้วใหม่มาก น้ำไม่เข้า มอเตอร์หมุนได้ปกติกดกี่ทีๆๆ เงียบเลย ดูตรงไหนต่อดีครับ

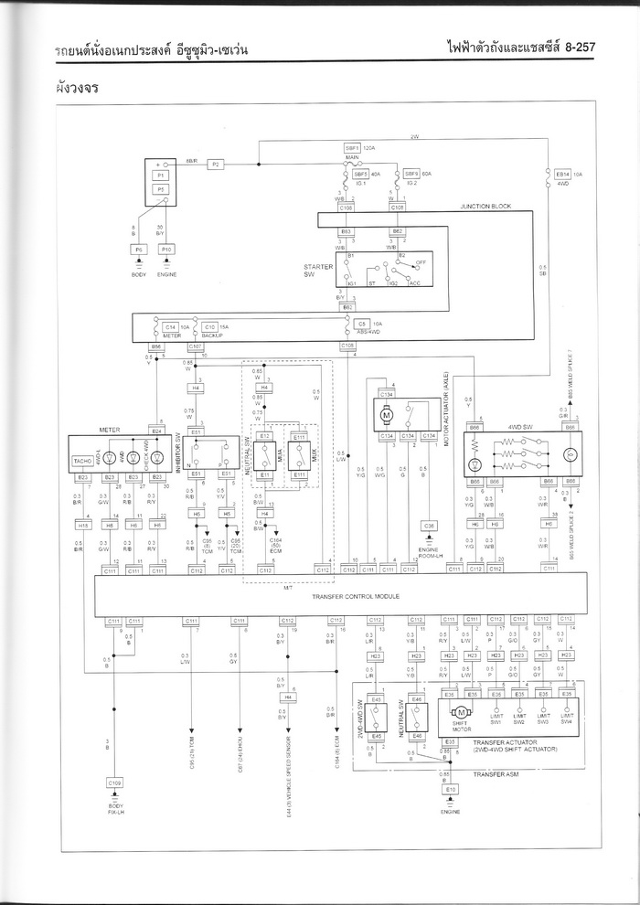
ขอยืมรูปหน่อยนะครับ มันคือตัวนี้






 แสดงความคิดเห็นย่อย แสดงความคิดเห็นย่อย

แจ้งเพื่อเก็บขึ้นกระทู้พิเศษ คลิ๊กที่นี่แจ้งเพื่อนำขึ้นกระทู้พิเศษ

คำตอบแบ่งหน้าละ 30 คำตอบ ขณะนี้คุณอยู่ที่หน้า 1 จาก >>> 1  

คำตอบที่ 1
       ลองต่อสายตรงที่มอเตอร์รึยังครับ ถ้ามอเตอร์ไม่ทำงานก็ให้ร้านไดนาโมดูแหละครับ แต่ถ้ามอเตอร์ทำงานก็ไล่สายและขั้วปลั๊กดูว่าสายขาดตรงไหน.ขาดในรึเปล่า หรือขั้วปลั๊กไม่แน่นรึเปล่า ส่วนกล่องควบคุมคงไม่เป็นไรครับเพราะยังสั่งงานมอเตอร์ท้ายเกียร์ได้อยู่....



ลองต่อดตรงดูแล้วครับพี่อ้วน ทำงานปกติทุกอย่าง
จาก : ตี้บางใหญ่(ตี้บางใหญ่) 4/6/2555 21:30:46 [125.27.49.153]
 แสดงความคิดเห็นย่อย แสดงความคิดเห็นย่อย

อ้วนd-max จาก อ้วนd-max 171.99.99.250 เสาร์, 2/6/2555 เวลา : 16:28  IP : 171.99.99.250   

edit แก้ไขคำตอบ   delete ลบคำตอบ 6553

คำตอบที่ 2
       ไล่ตามลงจรดูตนับ





 แสดงความคิดเห็นย่อย แสดงความคิดเห็นย่อย

nai_icezaa จาก icezaa 1.20.1.128 เสาร์, 2/6/2555 เวลา : 23:25  IP : 1.20.1.128   

edit แก้ไขคำตอบ   delete ลบคำตอบ 6556

คำตอบที่ 3
       เช็คตาม พี่อ้วน D-Max แนะนำ และคุณICEZAA ถ้าดูวงจรเป็นนะครับ
มีน้ำเข้าไปที่ตัวมอเตอร์หรือเปล่าครับ ถ้ามีน้ำซึมเข้าไปได้มอเตอร์เป็นสนิมก็ไม่ทำงานครับ การถอดถ้าเปิดเฉพาะฝาครอบออกมาดู ต้องทำเบา ๆ นะครับ ระวังหลุดลงมา งานเข้า(ผมประกอบอยู่นานกว่าจะได้) การถอดต้องถอดน๊อตเบอร์ 14 ที่ยึด 4 ตัวออกมา แล้วค่อย ๆ เปิดฝาครอบมอเตอร์ออกมาเช็คดูครับ ถ้ามีน้ำเข้าก็ทำความสะอาดมอเตอร์ หรือถ้ามอเตอร์เสียก็ให้ร้านไดนาโม ซ่อมให้ ( มอเตอร์ขนาดเท่า ๆ กับรถกระป๋องบังคับ ของเล่นครับ)
- วิธีทดสอบก่อนประกอบ ต้องมีคนกดปุ่ม 4H และคอยดูว่าก้ามปู เลื่อนไปมาไ้ด้หรือไม่ ถ้าได้ก็ทำงานปกติ


 แก้ไขเมื่อ : 3/6/2555 12:57:58



 แสดงความคิดเห็นย่อย แสดงความคิดเห็นย่อย

blue monster จาก Blue Monster 110.49.232.41 อาทิตย์, 3/6/2555 เวลา : 12:48  IP : 110.49.232.41   

edit แก้ไขคำตอบ   delete ลบคำตอบ 6559

คำตอบที่ 4
       ขอบคุณพี่อ้วนดีแมค พี่ไอซ์ซ่า พี่บลูมอนสเตอร์ มากๆๆเลยครับจะลองเช็ดดูอีกทีตามที่กล่าวมานะครับ
ตอบพี่อ้วน ผมเช็ดสายไฟทั้งหมดแล้วครับ แต่ยังไม่ได้ต่อตรงเข้ามอเตอ์ วันนีจะลองจัมพ์ดูครับ
ตอบพี่ไอซ์ซ่า ขอบคุณสำหรับวงจรนะครับ จะไล่ตามนั้น
ตอบพี่บลูมอนสเตอร์ ตามที่ครั้งแรกถอดออกมา หลุดออกมาเหมือนกันครับพี่ประกอบเรียบร้อยแล้ว อย่างที่บอกมอเตอร์สะอาดมาก แล้วมือหมุนได้ปกติ แต่เวลาสั่งจากในรถไม่ทำงานครับ วันนี้จะลองทำอย่างที่พี่ๆๆบอกอีกครั้งครับ


มีคำถามอีกอย่างครับ กล่องควบคุมยิงโฟตัวนี้ มีในรถดีแมคอย่างเดียวหรือป่าวครับ หรือว่ามีรุ่นอื่นด้วย เนื่องจากได้คุยกับเจ้าของเก่า แล้วได้ความว่า เค้าเคยเปลื่ยนกล่องมาแล้ว เค้าเลยบอกว่าไม่แน่ใจว่ามันมีรุ่นของดีแมครุ่นเดียวหรือป่าว ขอบคุณร่วงหน้าครับ



toyota surf ก็มีกล่องควบคุมครับ.ในd-maxปีต่างกัน.กล่องควบคุมก็ต่างกันนิดหน่อย(ช๊อตกล่องไม่เหมือนกัน)
จาก : อ้วนd-max(อ้วนd-max) 4/6/2555 9:59:44 [171.99.99.21]
ของผมเป็นดีแมคตัวแรกครับ เครื่อง 3.0 di เป็นตัวกระจกมือหมุนครับเปลื่ยนปั้มทำมะดา
จาก : ตี้บางใหญ่(ตี้บางใหญ่) 4/6/2555 12:44:26 [182.255.13.61]
แล้วช๊อตกล่องใช้วิธีไหนครับพี่อ้วน รบกวนด้วยครับ
จาก : ตี้บางใหญ่(ตี้บางใหญ่) 4/6/2555 12:45:18 [182.255.13.61]
 แสดงความคิดเห็นย่อย แสดงความคิดเห็นย่อย

ตี้บางใหญ่ จาก ตี้บางใหญ่ 182.255.9.64 จันทร์, 4/6/2555 เวลา : 08:45  IP : 182.255.9.64   

edit แก้ไขคำตอบ   delete ลบคำตอบ 6562

คำตอบที่ 5
       อีกนิดครับ ตอนนี้ผมเปลี่ยนเป็นปั้มธรมดา แล้วเปิด 12 มิล ท่อยิงตรง 2.5 นิ้ว รู้สึกว่าควันดำเยอะไปหน่อย เราสามารถปรับที่ปั้มเลยได้ไหมครับ
ขอบคุณครับ



 แสดงความคิดเห็นย่อย แสดงความคิดเห็นย่อย

ตี้บางใหญ่ จาก ตี้บางใหญ่ 182.255.13.61 จันทร์, 4/6/2555 เวลา : 12:52  IP : 182.255.13.61   

edit แก้ไขคำตอบ   delete ลบคำตอบ 6563

คำตอบที่ 6
       http://www.weekendhobby.com/offroad/isuzu/question.asp?id=10616 วิธีช๊อตกล่องครับ..รถรุ่นเดียวกันครับd-maxตัวแรกเหมือนกัน แต่ของผมกระจกไฟฟ้า..(ที่พังบ่อยๆหน่ะ55)..



 แสดงความคิดเห็นย่อย แสดงความคิดเห็นย่อย

อ้วนd-max จาก อ้วนd-max 171.99.99.165 จันทร์, 4/6/2555 เวลา : 18:20  IP : 171.99.99.165   

edit แก้ไขคำตอบ   delete ลบคำตอบ 6566

คำตอบที่ 7
       ลองต่อตรงเข้ามอเตอร์แล้วก็ทำงานปกติครับ
ผมลองวัดโวลย์ที่ออกจากกล่องแล้วครับเวลาเรากด 4h 4l ไม่มีโวลย์หรือสัณญาณอกมาเลยครับ เข็มกระดิกนิดเดียว เลยไม่รู้ว่าตอนนี้กล่องมันตรงรุ่นหรือป่าว
เนื่องจากเจ้าของเก่าเคยเปลี่ยนกล่องมาแล้วอ่ะครับ



 แสดงความคิดเห็นย่อย แสดงความคิดเห็นย่อย

ตี้บางใหญ่ จาก ตี้บางใหญ่ 125.27.49.153 จันทร์, 4/6/2555 เวลา : 21:37  IP : 125.27.49.153   

edit แก้ไขคำตอบ   delete ลบคำตอบ 6568

คำตอบที่ 8
       เบอร์กล่องควบคุม ของรถผมครับ(d-maxตัวแรกdirectครับ)....แล้วก้ามปูตัวที่เลื่อนสลักเพลาหน้าใช้งานได้ดีรึเปล่า.ได้ลองทดสอบตามที่คุณblue แนะนำ..รึยังครับ..มอเตอร์อ่อนแรง หรือสลักเพลาฝืดรึเปล่าลองหล่อลื่นฉีดโซแนกส์รึยัง..ในความคิดผมว่ากล่องน่าจะใช้ได้นะเพราะสั่งมอเตอร์ท้ายเกียร์ได้ ยังไงไล่ดูชุดshift on the flyก่อนครับ ค่อยๆดูครับใจเย็นๆ.เดี๋ยวก็หาเจอครับ..





 แสดงความคิดเห็นย่อย แสดงความคิดเห็นย่อย

อ้วนd-max จาก อ้วนd-max 171.99.99.33 จันทร์, 4/6/2555 เวลา : 22:29  IP : 171.99.99.33   

edit แก้ไขคำตอบ   delete ลบคำตอบ 6569

คำตอบที่ 9
       ถอดกล่องเกียโฟดูครับ ว่าในกล่องมีรีเลย์กี่ตัว D-MAX มีกล่องสองรุ่นครับ รุ่นรีเลย์สองตัว ใน4x4 ตัวแรกเลย และรุ่น ต่อมาจะแบบรีเลย์สามตัว หากเอารุ่นรีเลย์สองตัวไปใส่ในรุ่นที่ใช้สามตัวกล่องจะสั่งงานได้เฉพาะมอเตอร์ลูกหลังครับ ถ้าไม่ได้โทรมาครับ 0846730728



หวัดดีครับ ถามเป็นความรู้หน่อยครับ รุ่นผมทำไมเห็นมีรีเลย์ตัวเดียวครับ..มีซ่อนตรงไหนอีกรึเปล่าครับ
จาก : อ้วนd-max(อ้วนd-max) 4/6/2555 22:59:49 [171.99.99.33]
อีกตัวของพี่ห้อยอยู่ป่าวครับ ดูจากกะทู้ช๊อตกล่องอ่ะครับ
จาก : ตี้บางใหญ่(ตี้บางใหญ่) 4/6/2555 23:05:03 [125.27.49.153]
ก็ตัวที่ห้อยอยู่ผมนับเป็น1ตัวครับ..งง
จาก : อ้วนd-max(อ้วนd-max) 5/6/2555 9:16:10 [171.99.99.86]
ถ้างั้นก็อยู่ในกล่องอีกสองตัวครับพี่อ้วน ตัวสีขาวอ่ะครับ
จาก : ตี้บางใหญ่(ตี้บางใหญ่) 5/6/2555 9:32:43 [182.255.13.35]
 แสดงความคิดเห็นย่อย แสดงความคิดเห็นย่อย

nai_icezaa จาก icezaa 1.20.0.184 จันทร์, 4/6/2555 เวลา : 22:32  IP : 1.20.0.184   

edit แก้ไขคำตอบ   delete ลบคำตอบ 6570

คำตอบที่ 10
      



 แสดงความคิดเห็นย่อย แสดงความคิดเห็นย่อย

ตี้บางใหญ่ จาก ตี้บางใหญ่ 125.27.49.153 จันทร์, 4/6/2555 เวลา : 22:49  IP : 125.27.49.153   

edit แก้ไขคำตอบ   delete ลบคำตอบ 6572

คำตอบที่ 11
       ได้คุยกับคุณไอซ์แล้วครับ เข้าใจเลย
กล่องน่าจะผิดรุ่น
ขอบคุณพี่ๆๆทุกๆท่านมากนะครับที่ให้ความรู้และวิธีแก้ปัญหา



 แสดงความคิดเห็นย่อย แสดงความคิดเห็นย่อย

ตี้บางใหญ่ จาก ตี้บางใหญ่ 125.27.49.153 จันทร์, 4/6/2555 เวลา : 22:59  IP : 125.27.49.153   

edit แก้ไขคำตอบ   delete ลบคำตอบ 6573

คำตอบที่ 12
       มีน้อง ๆ ในชมรมแถวๆ บ้าน) กล่องช้อต เนื่องจากไปลุยน้ำมา น้ำเข้ารถ น้องขอกล่องรถผมไปลอง กล่องรถผม ปี2003 เอาไปใส่กับรถปี2004 4L ทำงานแต่ 4H ไม่ทำงาน น้องเค้าไปเข้าศูนย์ ซื้อกล่องที่ศูนย์ ใส่กล่องใหม่ เข้าเกียร์ได้ทั้ง 4H & 4L ได้ปกติ
-สรุปว่ากล่องคนละปีกัน ใส่กันไม่ได้ กล่องรถปี2003 ถ้าเอามาใส่รถปี2004 ระบบ 4H ไม่ทำงาน แต่4L ทำงานปกติครับ
(ตามคำตอบที่ 9 ที่คุณICEZAA ตามนั้นครับ ขอบคุณ คุณICEZAA ด้วยครับ)


 แก้ไขเมื่อ : 5/6/2555 9:23:15



ก็ยังดีครับที่4Lทำงาน..จะได้ออกจากป่าได้55
จาก : อ้วนd-max(อ้วนd-max) 5/6/2555 9:30:40 [171.99.99.86]
ของผมทำงานทั้ง 4H 4L ครับ เพลากลางหน้าหมุนทั้ง 4H 4L แต่เพลาหน้าไม่จับเลยครับ
จาก : ตี้บางใหญ่(ตี้บางใหญ่) 5/6/2555 9:36:09 [182.255.13.35]
 แสดงความคิดเห็นย่อย แสดงความคิดเห็นย่อย

blue monster จาก Blue Monster 203.144.224.34 อังคาร, 5/6/2555 เวลา : 09:21  IP : 203.144.224.34   

edit แก้ไขคำตอบ   delete ลบคำตอบ 6574

คำตอบที่ 13
       สงสัยจะตัวสีขาว2ตัวนี้ซะละมั้ง...โง่อยู่ตั้งนาน555





กล่องตัวเดียวกับของผมตอนนี้อ่ะครับ แต่ผมไม่มีรีเลย์แยก
จาก : ตี้บางใหญ่(ตี้บางใหญ่) 5/6/2555 9:46:52 [182.255.13.35]
หาปํญหารึเจอยังครับ...
จาก : อ้วนd-max(อ้วนd-max) 5/6/2555 9:52:01 [171.99.99.86]
ของผมน่าจะใช้กล่องผิดรุ่นน่ะครับ เพราะว่าของผมไม่มีรีเลย์แยกอย่างของพี่อ่ะครับ
จาก : ตี้บางใหญ่(ตี้บางใหญ่) 5/6/2555 10:45:29 [182.255.13.35]
แล้วที่กล่องมีช่องต่อปลั๊กรีเลย์มั้ยครับ..
จาก : อ้วนd-max(อ้วนd-max) 5/6/2555 11:09:20 [171.99.99.86]
ที่ปลิ๊น มีขาใส่รีเลย์ แต่ข้างนอกไม่มีครับ
จาก : ตี้บางใหญ่(ตี้บางใหญ่) 5/6/2555 11:13:27 [182.255.13.35]
ไม่มีที่ต่อเลยครับพี่ นอกจากเอารีเลย์ใส่ในปลิ๊น
จาก : ตี้บางใหญ่(ตี้บางใหญ่) 5/6/2555 11:18:59 [182.255.13.35]
สงสัยต้องลองถามพี่icezaaดูแล้วว่าโมดิฟายยังไงดี หรือหากล่องใครมาลองสลับดูได้มั้ยครับ..
จาก : อ้วนd-max(อ้วนd-max) 5/6/2555 11:27:05 [171.99.99.247]
ไม่รู้จะหาของใคร มาลองอ่ะครับ ผมก็เพิ่งจะใช้รุ่นนี้ด้วยอ่ะครับ
จาก : ตี้บางใหญ่(ตี้บางใหญ่) 5/6/2555 11:34:09 [182.255.13.35]
กล่อง+ชิฟออนเดอะฟลายของผมก็พังซะด้วย..แต่รีเลย์แยกน่าจะใช้ได้..
จาก : อ้วนd-max(อ้วนd-max) 5/6/2555 11:46:07 [171.99.99.133]
พี่ก็หามาแลกกะผมดิ เอามะๆ
จาก : ตี้บางใหญ่(ตี้บางใหญ่) 5/6/2555 11:57:34 [182.255.13.35]
ผมเลิกใช้กล่องแล้ว...ใช้ระบบไขลานแน่นอนกว่า555
จาก : อ้วนd-max(อ้วนd-max) 5/6/2555 12:07:27 [171.99.99.163]
อ่ะนะพี่ ลงไปหมุนมันกว่าใช่มะ
จาก : ตี้บางใหญ่(ตี้บางใหญ่) 5/6/2555 12:09:04 [182.255.13.35]
เพลาหน้าตอนนี้พี่ล็อดไว้เลยหรอครับ
จาก : ตี้บางใหญ่(ตี้บางใหญ่) 5/6/2555 12:12:24 [182.255.13.35]
ของผมคานหน้าlj78ครับ เวลาจะใช้งานก็บิดฟรีล๊อคเอา ใช้แบบผมก่อนก็ได้55
จาก : อ้วนd-max(อ้วนd-max) 5/6/2555 12:37:04 [171.99.99.163]
อ่อ วางคานแล้ว อิอิ แล้วไม่มีชุดยกมาอนุเคราะน์น้องบ้างหรอครับ
จาก : ตี้บางใหญ่(ตี้บางใหญ่) 5/6/2555 13:12:45 [182.255.13.35]
ของผมขายกินไปหมดแล้ว55 เอาของน้าnonมั้ยbtv7นิ้วยาง35น้าแกถอดออกกำลังวางคานอยู่
จาก : อ้วนd-max(อ้วนd-max) 5/6/2555 13:33:41 [171.99.99.163]
ดูในกระทู้วางคานd-maxสเต็ปเที่ยวอุทยานครับ...
จาก : อ้วนd-max(อ้วนd-max) 5/6/2555 13:35:11 [171.99.99.163]
ว่างๆโทรมาคุยครับ ขี้เกียจพิมพ์แล้ว55..เดี๋ยวออกไปข้างนอกก่อน อ้วน089-1382655
จาก : อ้วนd-max(อ้วนd-max) 5/6/2555 13:38:07 [171.99.99.163]
 แสดงความคิดเห็นย่อย แสดงความคิดเห็นย่อย

อ้วนd-max จาก อ้วนd-max 171.99.99.86 อังคาร, 5/6/2555 เวลา : 09:44  IP : 171.99.99.86   

edit แก้ไขคำตอบ   delete ลบคำตอบ 6576

คำตอบที่ 14
       หวัดดีครับ..ตี้.เมื่อคืนหนักไปหน่อย55..ใช้วิธีต่อสายตรงเข้าที่shift on the fly เวลาใช้งานก็กดเข้าเลิกใช้ก็เอาออก.ได้มั้ย..........หรือจะวางคานเลยดีหล่ะ555



มะคืนก็นั่งคิดอยู่เหมือนกันครับพี่ว่าจะต่อสวิทต์เพิ่มแต่ยังไม่สรุป อิอิ
จาก : ตี้บางใหญ่(ตี้บางใหญ่) 6/6/2555 11:47:42 [182.255.9.52]
ถ้าใช้สวิสท์ให้ใช้แบบกดติดปล่อยดับนะครับ..เดี๋ยวเหมือนสวิสท์กระจกไฟฟ้าผมนะ55
จาก : อ้วนd-max(อ้วนd-max) 6/6/2555 12:35:42 [171.99.99.172]
นั่นสิพี่ ตอนนี้กลัวมอเตอร์ไหม้อย่างเดียว อิอิ
จาก : ตี้บางใหญ่(ตี้บางใหญ่) 6/6/2555 13:16:58 [182.255.9.58]
งั้นต้องวางคานซะแล้ว..หาvxมาแลกljผมดิ กำลังอยากได้เลย.55
จาก : อ้วนd-max(อ้วนd-max) 6/6/2555 15:16:16 [171.99.99.4]
อ่ะนะ คุณพี่ จะเอา vx แล้วหรอ
จาก : ตี้บางใหญ่(ตี้บางใหญ่) 6/6/2555 15:47:58 [182.255.13.57]
รวยเมื่อไรเอาแน่55..5
จาก : อ้วนd-max(อ้วนd-max) 6/6/2555 16:55:12 [171.99.99.14]
นั่นสิพี่รวยแล้วผมจะตามไปติดๆๆ สาวกวางคาน
จาก : ตี้บางใหญ่(ตี้บางใหญ่) 7/6/2555 8:18:47 [182.255.13.61]
เดี๋ยววางคานน้าnonเสร็จไปหาที่เทสกันครับ...นัดเจอกันหนุกดี55
จาก : อ้วนd-max(อ้วนd-max) 7/6/2555 8:23:47 [171.99.99.31]
 แสดงความคิดเห็นย่อย แสดงความคิดเห็นย่อย

อ้วนd-max จาก อ้วนd-max 171.99.99.172 พุธ, 6/6/2555 เวลา : 10:27  IP : 171.99.99.172   

edit แก้ไขคำตอบ   delete ลบคำตอบ 6585

คำตอบที่ 15
       กระทู้เก่าครับ..เผื่อมีประโยชน์..ขออณุญาติด้วยครับ..http://www.weekendhobby.com/offroad/isuzu/shtml/8504.shtml



 แสดงความคิดเห็นย่อย แสดงความคิดเห็นย่อย

อ้วนd-max จาก อ้วนd-max 171.99.99.172 พุธ, 6/6/2555 เวลา : 11:10  IP : 171.99.99.172   

edit แก้ไขคำตอบ   delete ลบคำตอบ 6587

คำตอบที่ 16
       มีใครต้องการกล่องแบบสองรีเลย์ตัวนี้บ้างครับ จะเอาตังไปซื้อกล่องใหม่เป็นสามรีเลย์อีกรุ่นนึงครับ อิอิ



 แสดงความคิดเห็นย่อย แสดงความคิดเห็นย่อย

ตี้บางใหญ่ จาก ตี้บางใหญ่ 182.255.9.58 ศุกร์, 8/6/2555 เวลา : 07:56  IP : 182.255.9.58   

edit แก้ไขคำตอบ   delete ลบคำตอบ 6604

คำตอบที่ 17
       กล่องแบบ3รีเลย์ครับตี้.http://www.weekendhobby.com/thai2market/Question.asp?ID=34282&group=offroad เห็นในหน้าซื้อ-ขาย...ส่วนกล่อง2รีเลย์ลองถามเขาดูว่ารับเทรินมั้ย..หรือเอามาบริจาคให้ผมก็ได้นะ..เดี๋ยวเลี้ยงเหล้า5555



ขอบคุณนะก๊าบบบ...
จาก : ตี้บางใหญ่(ตี้บางใหญ่) 3/7/2555 10:33:52 [182.255.13.57]
 แสดงความคิดเห็นย่อย แสดงความคิดเห็นย่อย

อ้วนd-max จาก อ้วนd-max 171.99.99.127 อังคาร, 3/7/2555 เวลา : 09:24  IP : 171.99.99.127   

edit แก้ไขคำตอบ   delete ลบคำตอบ 6955

คำตอบที่ 18
       ซื้อ relay ใส่ไปเลย น่าจะเป็นของ denso นะ อย่างอื่นเหมือนกัน เทคนิคในการเรียงชุดมอเตอร์ ก็มีเรื่องตั้งตำแหน่งของ contract switch ให้ตรงตำแหน่งหมุนการทำงาน และตัวสปิงนั้นไม่ได้ใส่เข้าไปแบบตรงอย่างเดียวต้องหมุนสปิงประมาณหนึ่งรอบนะครับถึงจะส่ไปได้ ไม่อย่างนั้นตัวก้ามปูจะไม่มีแรงดันเฟื่องตนับ



ขอบคุณคร๊าบ
จาก : ตี้บางใหญ่(ตี้บางใหญ่) 6/7/2555 11:00:35 [180.183.77.143]
 แสดงความคิดเห็นย่อย แสดงความคิดเห็นย่อย

กอ จาก xx 110.164.89.191 ศุกร์, 6/7/2555 เวลา : 10:22  IP : 110.164.89.191   

edit แก้ไขคำตอบ   delete ลบคำตอบ 7004

      

คำตอบแบ่งหน้าละ 30 คำตอบ ขณะนี้คุณอยู่ที่หน้า 1 จาก >>> 1  



website รองรับการใช้งานทุกระบบปฏิบัติการของ PC Tablet SmartPhone ทุกระบบสามารถโพสข้อความและรูปภาพได้โดยไม่ต้องย่อไฟล์
เพื่อความปลอดภัยในการใช้ website WeekendHobby.Com สมาชิก เท่านั้น จึงจะตั้งกระทู้ หรือ ตอบกระทู้ได้ครับ
Login Click ที่นี่
สมัครสมาชิก Click ที่นี่



Since 22, Feb 2001 hit counter View My Stats  Truehits.net      วันอังคาร,10 มีนาคม 2569 (Online 3758 คน)