WeekendHobby.com
เครื่องมือในการใช้งาน website =>> สมัครสมาชิก | Login | Logout | เปลี่ยนไอคอนส่วนตัว | เกี่ยวกับเรา | ติดต่อโฆษณา         View stat by Truehits.net


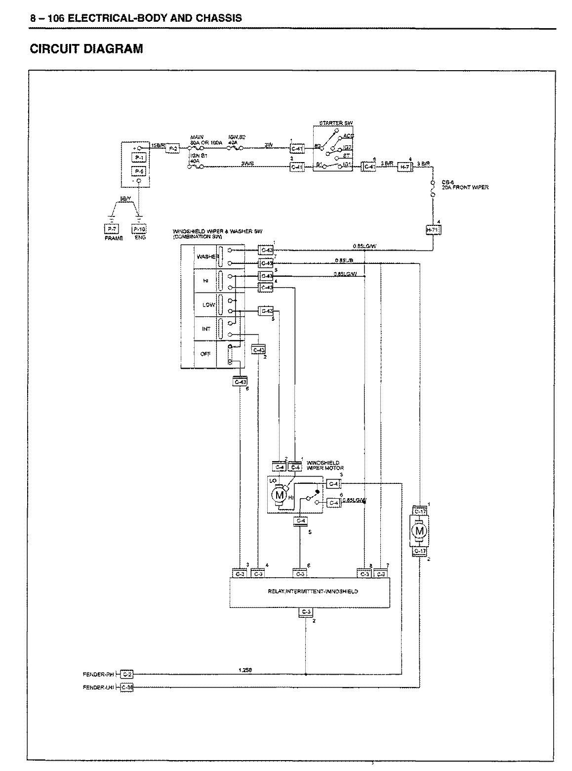
ช่วยชี้แนะด้วย ที่ปัดนำ้ฝนรวนครับ
pacn
จาก pacn
IP:113.53.3.90

จันทร์ที่ , 8/7/2556
เวลา : 20:27

อ่านแล้ว = ครั้ง
 เก็บเข้ากระทู้ส่วนตัว
แจ้งตรวจสอบกระทู้
 แจ้งลบ
ส่งหาเพื่อน ส่งหาเพื่อน

       ที่ปัดนำ้ฝนรวนครับมีอาการดังนี้
1เปิดได้เฉพาะจังหวะเร็ว และเร็วสุดเท่านั้น(จังหวะฉีดน้ำ กับจังหวะปัดแผล็บไม่ทำงาน)
2เวลาปิดจะค้าง ต้องกะจังหวะให้ดี
3วันดีคืนดีก็กลับมาดี(เดี๋ยวดีเดี๋ยวร้าย แต่จะร้ายมากกว่า)
ไม่ทราบว่าเกี่ยวกับมอเตอร์ หรือสวิตช์ที่คอพวงมาลัย หรืออย่างอื่น กะว่าจะลองรื้อเองครับ ช่วยชี้แนะด้วย ขอบคุณครับ



 แสดงความคิดเห็นย่อย แสดงความคิดเห็นย่อย

แจ้งเพื่อเก็บขึ้นกระทู้พิเศษ คลิ๊กที่นี่แจ้งเพื่อนำขึ้นกระทู้พิเศษ

คำตอบแบ่งหน้าละ 30 คำตอบ ขณะนี้คุณอยู่ที่หน้า 1 จาก >>> 1  

คำตอบที่ 1
       รถรุ่นไหนครับ มังกร ดรากอน หรือ ดีแมกครับน้า



 แสดงความคิดเห็นย่อย แสดงความคิดเห็นย่อย

iamjate จาก kero 58.136.232.105 จันทร์, 8/7/2556 เวลา : 22:45  IP : 58.136.232.105   

edit แก้ไขคำตอบ   delete ลบคำตอบ 12087

คำตอบที่ 2
       ไม่แน่ใจว่าวงจรใกล้เคียงกันไหม ลองเทียบดูก่อนนะครับ





 แสดงความคิดเห็นย่อย แสดงความคิดเห็นย่อย

iamjate จาก kero 58.136.232.105 จันทร์, 8/7/2556 เวลา : 23:13  IP : 58.136.232.105   

edit แก้ไขคำตอบ   delete ลบคำตอบ 12088

คำตอบที่ 3
       ดีแม็ก ปี94ครับ



 แสดงความคิดเห็นย่อย แสดงความคิดเห็นย่อย

pacn จาก pacn 113.53.63.40 อังคาร, 9/7/2556 เวลา : 19:46  IP : 113.53.63.40   

edit แก้ไขคำตอบ   delete ลบคำตอบ 12097

คำตอบที่ 4
       วงจรผมดูไม่ออกครับ แต่ถ้ารื้ออกมาพอไหว ขอบคุณครับ



 แสดงความคิดเห็นย่อย แสดงความคิดเห็นย่อย

pacn จาก pacn 113.53.63.40 อังคาร, 9/7/2556 เวลา : 20:02  IP : 113.53.63.40   

edit แก้ไขคำตอบ   delete ลบคำตอบ 12098

คำตอบที่ 5
       ถ้าดีแม็ก ต้องลองไปถามในกระทู้ของช่างไอช์ ด้วยก็ดีนะครับ



 แสดงความคิดเห็นย่อย แสดงความคิดเห็นย่อย

iamjate จาก kero 58.136.232.181 อังคาร, 9/7/2556 เวลา : 20:27  IP : 58.136.232.181   

edit แก้ไขคำตอบ   delete ลบคำตอบ 12099

คำตอบที่ 6
       ลองเช็คเรื่องสายไฟดูครับ พอดีรถน้องเพิ่งเป็น ดีแม็กเหมือนกัน



 แสดงความคิดเห็นย่อย แสดงความคิดเห็นย่อย

redman13 จาก redman13 171.4.181.89 พุธ, 10/7/2556 เวลา : 15:19  IP : 171.4.181.89   

edit แก้ไขคำตอบ   delete ลบคำตอบ 12108

คำตอบที่ 7
       ขอบคุณครับ



 แสดงความคิดเห็นย่อย แสดงความคิดเห็นย่อย

pacn จาก pacn 113.53.12.12 เสาร์, 20/7/2556 เวลา : 20:03  IP : 113.53.12.12   

edit แก้ไขคำตอบ   delete ลบคำตอบ 12181

      

คำตอบแบ่งหน้าละ 30 คำตอบ ขณะนี้คุณอยู่ที่หน้า 1 จาก >>> 1  



website รองรับการใช้งานทุกระบบปฏิบัติการของ PC Tablet SmartPhone ทุกระบบสามารถโพสข้อความและรูปภาพได้โดยไม่ต้องย่อไฟล์
เพื่อความปลอดภัยในการใช้ website WeekendHobby.Com สมาชิก เท่านั้น จึงจะตั้งกระทู้ หรือ ตอบกระทู้ได้ครับ
Login Click ที่นี่
สมัครสมาชิก Click ที่นี่



Since 22, Feb 2001 hit counter View My Stats  Truehits.net      วันอังคาร,10 มีนาคม 2569 (Online 3400 คน)