WeekendHobby.com
เครื่องมือในการใช้งาน website =>> สมัครสมาชิก | Login | Logout | เปลี่ยนไอคอนส่วนตัว | เกี่ยวกับเรา | ติดต่อโฆษณา         View stat by Truehits.net


ขออนุญาติตั่งกระทู้ถามตอบปัญหารถยนต์ ISUZU โดยช่างชำนาญงานโดตตรงครับ
nai_icezaa
จาก icezaa
IP:180.210.216.131

จันทร์ที่ , 16/4/2555
เวลา : 20:25

อ่านแล้ว = ครั้ง
 เก็บเข้ากระทู้ส่วนตัว
แจ้งตรวจสอบกระทู้
 แจ้งลบ
ส่งหาเพื่อน ส่งหาเพื่อน

      

 แก้ไขเมื่อ : 3/8/2556 0:53:26



น่าจะทิ้งเบอร์ไว้ให้โทรปรึกษาได้นะครับจะเป็นการรบกวนเวลาไหมคับ
จาก : cjjaidee(cjjaidee) 27/4/2555 19:37:56 [49.49.72.87]
หวัดดีครับรถผมก้อมีปัญหา 8 เดือนแล้วยังขี่ไม่ได้เลย ดีแม็ก 3000 Ddi ปี 2007 ช่วยด้วยครับ
จาก : f.auto(f.auto) 17/10/2555 10:21:35 [122.154.131.66]
มีเรื่องถามระบบไฟ กระจกไฟฟ้า-ไฟหน้าปัด-ไฟหรี isuzu ปี99ครับ kobjri@gamil.com
จาก : kobjri(kobjri) 24/3/2556 19:44:04 [124.121.56.69]
ช่วยทีครับ_ดาร์ก้อนพาวเวอร์ เปลี่ยนปั้มธรรมดาใช้ความเร็ว 120 แล้ววัดรอบ/แอร์ไม่ทำงาน
จาก : fundeeja(fundeeja) 13/5/2556 20:14:16 [101.51.216.175]
ของผมมังกรไฟโชว์ตัวดักน้ำ+แบตขึ้นพร้อมกันทำให้ไฟไม่ชาจจะแก้ไขยังไงไล่น้ำจากตัวดักแล้วไม่หายคับ
จาก : golffy1980(golffy1980) 24/5/2556 5:15:21 [101.108.213.244]
isuzu 3.0 turbo autoเปลี่ยนปั๊มสายต้องเปลี่ยนเกียร์ไหมครับ แล้วถ้าไม่เปลี่ยนจะมีปัญหาปะครับขอบคุณคับ
จาก : beambabu(beambabu) 26/9/2556 0:41:40 [171.101.96.123]
รถผมอีชูชู เครื่อง3000 di มีอาการไฟ ABS โชว์ แตรดังตลอดเวลาสตาร์ทเครื่องบางทีก็เปิดสวิตกุญแจก็ดัง
จาก : acr(acr) 22/2/2557 23:41:46 [124.121.50.64]
เราใช้อีซูซุ ดีแมค 2500 7ปีครับ ปัญหาคือ วิ่งอยุ่ พอเบาเครื่อง ดับ เป็นมา3วันแล้วครับ รบกวนหน่อยว่าน่าจะเป็นทึ
จาก : เพ็ญจันทร์(เพ็ญจันทร์) 4/3/2557 19:20:04 [110.168.12.188]
รบกวนด้วยค่ะ อยากทราบว่า เวลาดับเครื่องรถใหม่ๆแล้ว จะมีเสียงดังติ้ง ติ้ง แถวๆ ข้างล่างใต้ห้องเครื่อง
จาก : Tuksun(Tuksun) 28/8/2559 0:15:23 [1.46.103.46]
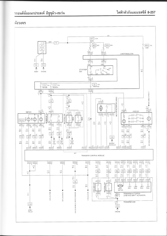
ขอญาติครับน้าๆท่านใดพอมีวงจรเกียร์โฟร์ all new d max บ้างครับ
จาก : pan0987654(pan0987654) 26/8/2560 0:26:55 [182.232.66.45]
ขอญาติครับน้าๆท่านใดพอมีวงจรไฟเกียร์ 4wd ของ all new d max 2013 บ้างครับ ขอบคุณล่วงหน้าครับ
จาก : pan0987654(pan0987654) 26/8/2560 18:59:15 [182.232.70.26]
 แสดงความคิดเห็นย่อย แสดงความคิดเห็นย่อย

แจ้งเพื่อเก็บขึ้นกระทู้พิเศษ คลิ๊กที่นี่แจ้งเพื่อนำขึ้นกระทู้พิเศษ

คำตอบแบ่งหน้าละ 30 คำตอบ ขณะนี้คุณอยู่ที่หน้า 5 จาก >>> 1  2  3  4  5  6  7  

คำตอบที่ 121
       ดีนะรถเราไม่มีกล่องไม่มีไฟฟ้าไรมากฮ่าๆ แหล่มทำเครื่องที่น้าไอซ์มาแล้วจบทีเดียว ก็โอแล้วผม ใช้ไปอีกสักสองสามปีมีตัง วาง คอมมอนเรียวมั่งวะ แรงกันจริงจัง อิอิ



วางคอมมอลเรลแล้วต้องใส่ก่อง มอสเตอร์แม็ก จาก EDU Shop ด้วย คราวนี้ยาง 37ก็จมไมล์ครับ
จาก : nai_icezaa(nai_icezaa) 13/9/2555 18:10:03 [27.130.142.202]
 แสดงความคิดเห็นย่อย แสดงความคิดเห็นย่อย

book 339 จาก Book 339 27.130.9.229 พุธ, 12/9/2555 เวลา : 07:07  IP : 27.130.9.229   

edit แก้ไขคำตอบ   delete ลบคำตอบ 8363

คำตอบที่ 122
       เร็ว ๆ นี้จะเข้าไปปรึกษานายช่างไอซ์ เรื่องระบบขับสี่ของรถผม "กดเข้าขับสี่ ไฟกระพริบตลอด " เข้าได้บ้าง ไม่ได้บ้างครับ (หาดูแผนที่ก่อนครับ)


 แก้ไขเมื่อ : 12/9/2555 13:32:09



งงเหมือนกันครับเข้า4wdได้แต่ไฟไม่ค้าง.ถ้ารีเลย์ตัวดำข้างกล่องเสีย.ที่บ้านผมมีเหลืออยู่ตัวนึงครับพจน์
จาก : อ้วนd-max(อ้วนd-max) 12/9/2555 11:32:37 [171.99.1.108]
เหมือนระบบ ขับสี่เข้า ไม่สมบูรณ์ ไฟเลยกระพริบตลอด
จาก : blue monster(blue monster) 12/9/2555 13:33:11 [203.144.224.34]
อาการนี้น่าจะเป็นที่ สวิตซ์ 4x4 ที่ตัวทรานเฟอร์ครับ
จาก : nai_icezaa(nai_icezaa) 13/9/2555 18:13:33 [27.130.142.202]
 แสดงความคิดเห็นย่อย แสดงความคิดเห็นย่อย

blue monster จาก Blue Monster 203.144.224.34 พุธ, 12/9/2555 เวลา : 09:25  IP : 203.144.224.34   

edit แก้ไขคำตอบ   delete ลบคำตอบ 8365

คำตอบที่ 123
       กระปุกพวงมาลัยพาวเวอร์มีระยะฟรีมากครับ จะปรับหรือแก้ไขได้หรือเปล่าครับรถ ดรากอนอายRodio Cab4 4x4 ปี2001 หรือต้องเปลี่ยนกระปุกพาวเวอร์ ปรับสกรูที่กระปุกพาวเวอร์ได้หรือเปล่าครับ เคยถามช่างแถวบ้านเขาก็ไม่ตั้งให้



ตั่งได้นะครับ
จาก : nai_icezaa(nai_icezaa) 13/9/2555 22:11:25 [115.67.224.205]
ลองตรวจเช็คพวกคันชัก-คันส่งหรือยังครับ แล้วก็พวกลุกหมากต่างๆด้วยนะครับ
จาก : nai_icezaa(nai_icezaa) 13/9/2555 22:12:26 [115.67.224.205]
เช็คดูแล้วหลวมมาจากกระปุกพวงมาลัยพาวเวอร์ เดี่ยวจะลองตั้งดูครับ
จาก : ชา(ชา) 14/9/2555 7:09:45 [115.87.96.153]
 แสดงความคิดเห็นย่อย แสดงความคิดเห็นย่อย

ชา จาก ชา 124.121.221.68 พฤหัสบดี, 13/9/2555 เวลา : 21:04  IP : 124.121.221.68   

edit แก้ไขคำตอบ   delete ลบคำตอบ 8410

คำตอบที่ 124
       ผมใช้ Dmax 2500 turbo ปี 46 รุ่นก่อนคอมมอนเรล ซื้อมือสองมา(ไม่ทราบประวัติ) ใช้ 4-5เดือน ไม่มีปัญหาอะไร ตอนนี้กินน้ำมันเครื่องมาก 400 กม. 2 ลิตร เช็คดูแล้วไม่มีจุดรั่วที่ไหน ลองถอดท่อยางที่ turbo ดู เจอน้ำมันเครื่องเพียบเลย คิดว่า turbo รั่ว เลยสั่งลูกใหม่ แต่ช่างเช็คแล้ว เขาบอกว่า turbo ไม่มีปัญหาอะไร แต่ทำไมน้ำมันเครื่องรั่วมาที่ turbo ได้ครับ ต้องซ่อมที่จุดไหนครับ

 แก้ไขเมื่อ : 14/9/2555 8:18:12



 แสดงความคิดเห็นย่อย แสดงความคิดเห็นย่อย

chanade จาก AE 118.174.80.92 ศุกร์, 14/9/2555 เวลา : 08:06  IP : 118.174.80.92   

edit แก้ไขคำตอบ   delete ลบคำตอบ 8434

คำตอบที่ 125
       อาการน้ำมันเครื่องที่ปากเทอโบน่าจะมาจากเทอโบมันดูดมาจากท่อระบายไอน้ำมันเครื่องนะครับ อาจจะเกิดจากเครื่องหลวมนะครับ ลองติดเครื่องแล้วชักเหล็กวัดน้ำมันออกแล้วดูว่ามีไอน้ำมันเครื่องพุ่งออกมารเยอะไหม ลองเอามืออังดูครับว่ามีระอองน้ำมันเครื่องด้วยหรือปล่าว



 แสดงความคิดเห็นย่อย แสดงความคิดเห็นย่อย

nai_icezaa จาก icezaa 27.130.142.202 ศุกร์, 14/9/2555 เวลา : 17:42  IP : 27.130.142.202   

edit แก้ไขคำตอบ   delete ลบคำตอบ 8447

คำตอบที่ 126
       ตอนนี้ถอดกล่องออกมาดูก็ไม่ผิดครับเป็นรุ่นรีเลย์ 2 ตัวครับของใหม่เบิกศูนย์
ตอนนี้น้ำท่วมขนของเลยใช้สูตรน้าอ้วนd-max หมุนเฟืองไปก่อนครับ



แล้วจำวิธีประกอบไว้ด้วยนะครับ..ของผมถอดนานจนจะลืมวิธีประกอบแล้วนะ555..
จาก : อ้วนd-max(อ้วนd-max) 15/9/2555 14:28:34 [171.99.1.252]
 แสดงความคิดเห็นย่อย แสดงความคิดเห็นย่อย

yong_dmax จาก โย่ง D-MAX 182.232.8.236 ศุกร์, 14/9/2555 เวลา : 20:34  IP : 182.232.8.236   

edit แก้ไขคำตอบ   delete ลบคำตอบ 8450

คำตอบที่ 127
       จากวงจร ลองตรวจตามดูนะครับ ตรงไฟ backup กับ 4wd ว่ามีไฟไปถึงกล่องหรือป่าวครับ





สำคัญตรง ฟิวส์ 4wd ที่ไปเข้าปลั๊ก c111 ขั้วที่ 8 นะครับ
จาก : nai_icezaa(nai_icezaa) 14/9/2555 22:55:24 [115.67.0.113]
ขอบคุณครับเดี๋ยวลองเช็คดูครับ
จาก : yong_dmax(yong_dmax) 22/9/2555 22:43:11 [110.49.232.93]
 แสดงความคิดเห็นย่อย แสดงความคิดเห็นย่อย

nai_icezaa จาก icezaa 115.67.0.113 ศุกร์, 14/9/2555 เวลา : 22:50  IP : 115.67.0.113   

edit แก้ไขคำตอบ   delete ลบคำตอบ 8468

คำตอบที่ 128
       ไดชารจ์ 90แอมป์ใหม่ราคาประมาณเท่าไรครับ



ของเครื่องอะไรคับถ้าคอมมอลเรลเบิกใหม่ประมาณ 7500 ถ้า 110 แอม ประมาณ 8000
จาก : nai_icezaa(nai_icezaa) 15/9/2555 20:17:10 [115.67.33.125]
ขาไดมันใส่ 2800 ได้่ปะ เดี๋ยวไดตัวนี้พังปุ๊ปจะได้เปลี่ยน
จาก : book 339(book 339) 28/9/2555 17:15:46 [125.25.33.74]
 แสดงความคิดเห็นย่อย แสดงความคิดเห็นย่อย

tor2503 จาก r-tor 118.173.154.47 เสาร์, 15/9/2555 เวลา : 10:31  IP : 118.173.154.47   

edit แก้ไขคำตอบ   delete ลบคำตอบ 8475

คำตอบที่ 129
       dragon eye 2800 4x4
ตั้งปั้ม แก่-อ่อน ผลอย่างไรบ้างครับ
เช่น กินน้ำมัน ควันดำ-ขาว
รถผมไปตั้งไฟให้อ่อนลงกว่าเดิมช่างว่ามั้นตั้งแก่ไป
เสียงเครื่องเข็ก หลังจากตั้งแล้ว รู้สึกขับดีกว่าเก่านิดหน่อย
แต่ลองเบิลเครื่องดู ควันออกน้อยกว่าเก่า
ขอบคุณครับ



องศาการฉีดเปลี่ยนครับ แก่ไปเครื่องเขกควันดำ อ่อนไปวิ่งไม่ออก ควันดำ ถ้าอยู่ในองศาที่พอดี
จาก : nai_icezaa(nai_icezaa) 15/9/2555 20:18:50 [115.67.33.125]
วิ่งปกติ ควันไม่ดำเกินไป เครื่องไม่เขกครับ
จาก : nai_icezaa(nai_icezaa) 15/9/2555 20:19:39 [115.67.33.125]
วิ่งไม่มีควันเลยนี้มีปัญหาไหนครับ จะมีควันก็ต่อเมื่อจอดเบิลเครื่อง 3-4 พันรอบถึงมีครันเทาๆออกมาหน่อย
จาก : win0128(win0128) 16/9/2555 15:29:19 [125.27.200.112]
ไม่มีควันก็ไม่น่ามีปัญหานะครับ ถ้าไม่ได้ไปขันตูดปั๊มเล่น
จาก : nai_icezaa(nai_icezaa) 16/9/2555 21:38:42 [115.67.192.226]
 แสดงความคิดเห็นย่อย แสดงความคิดเห็นย่อย

win0128 จาก win0128 125.27.194.148 เสาร์, 15/9/2555 เวลา : 16:27  IP : 125.27.194.148   

edit แก้ไขคำตอบ   delete ลบคำตอบ 8476

คำตอบที่ 130
       ถามนะครับ เครื่อง 4JG ใน Trooper โมเพิ่มได้อีกไหม สุดชีวิดเครื่องมันหรือยังครับ เอาแค่เร่งแซงได้ มากขึ้นก็พอ ความเร็วสูงสุดไม่ต้องมากกว่าเดิม



โมได้ครับ จะเอาแรงขนาดไหนละครับ ถ้าเอาแบบแรงแซงได้ก็ไม่ต้องทำอะไรเยอะ
จาก : nai_icezaa(nai_icezaa) 16/9/2555 21:33:47 [115.67.192.226]
แต่โมมากมันกินน้ำมันนะครับไอ้ jg เนี้ย
จาก : nai_icezaa(nai_icezaa) 16/9/2555 21:34:18 [115.67.192.226]
เช็คปั๊มเลยครับเดิมเป็นออโต้เปล่าครับ ของผมทำ+เปลี่ยนใส้ในปั๊ม วิ่งดีประหยัดครับTFR
จาก : konnon(konnon) 19/10/2555 21:50:28 [125.25.129.73]
 แสดงความคิดเห็นย่อย แสดงความคิดเห็นย่อย

iamjate จาก kero 58.136.232.33 อาทิตย์, 16/9/2555 เวลา : 20:03  IP : 58.136.232.33   

edit แก้ไขคำตอบ   delete ลบคำตอบ 8481

คำตอบที่ 131
       ขอความอนุเคราะห์ ช่างไอซ์ อีกครับ
อิซูซุ 3.0 di 4x4 เกียร์ธรรมดา เข้าเกียร์ ขัด ขัด เปลี่ยนน้ำมันเกียร์และก็มีอาการเหมือนเดิม ช่วยแนะนำวิธีแก้ไขด้วยครับ
ขอบคุณมากครับ



เช็คระยะคลัตซ์ก่อนครับว่าปกติไหม ถ้าระยะคลัตซ์ปกติ อาจเป็นที่เกียร์ครับ หรือถ้ารถลุยน้ำ
จาก : nai_icezaa(nai_icezaa) 16/9/2555 21:37:23 [115.67.192.226]
ต้องลองเช็คพวกลูกปืนปลายเกียร์ด้วยครับว่าแตกหรือป่าว
จาก : nai_icezaa(nai_icezaa) 16/9/2555 21:37:55 [115.67.192.226]
 แสดงความคิดเห็นย่อย แสดงความคิดเห็นย่อย

nange จาก ม้ากระจ้อน 1.1.171.18 อาทิตย์, 16/9/2555 เวลา : 21:00  IP : 1.1.171.18   

edit แก้ไขคำตอบ   delete ลบคำตอบ 8484

คำตอบที่ 132
       สวัสดีครับ ผมชื่อ นาย สมบัติ อยู่ที่ บางระกำ ขอถามเลยก็แล้วกันนะครับ คือว่าผมใช้รถ ดีเม็ค เอ็กซีรี่ สปีด ปี 2011 ออกมาได้ 2 เดือน กระจกไฟฟ้าทั้น2ข้างมีปัญหาครับ คือเวลาที่กดขึ้นบานกระจกจะขึ้นไม่เสมอกันด้านหลังจะขึ้นก่อนจึงทำให้บานกระจก ตกร่อง ไปหาช่างที่0 เขาเอาน้ำมันมาฉีดที่ขอบยางกระจก อีตอนที่มันมีน้ำมันที่ยางมันก็หายแต่พอ วันสองวันก็กลับมาเป็นอีกต้องฉีดน้ำมันทุกครังที่ใช้ รถก็ออกป้ายแดง ทำไมกระจกถึงเป็นแบบนี้ ที่บ้านผมใช้ดีเม็ค 3 คันไม่มีปัญหา ดันมาเจอคันที่ 4 รถผม พี่พอจะสรุปปัญหาและสาเหตุได้ไหมครับ และวิธีแก่ต้องอย่างไร ขอรบกวนครับ ขอบพระคุณอย่างสูง



 แสดงความคิดเห็นย่อย แสดงความคิดเห็นย่อย

losawad จาก ครูนิด 182.93.150.88 ศุกร์, 28/9/2555 เวลา : 13:08  IP : 182.93.150.88   

edit แก้ไขคำตอบ   delete ลบคำตอบ 8631

คำตอบที่ 133
       อันนี้ต้องลองตรวจเช็ครางกระจกก่อนครับว่าระยะได้หรือไม่รางดีแม็กมันตั้งได้นิดหน่อย และต้องดูน็อตยึดรางกระจกทั้งหมดด้วยว่าหลวมหรือหลุดไหม ดีแม็กเป็นเกือบทุกคันน็อตรางชอบหลุดไม้รู้ว่าผ่้านคิวซีได้งัยผมเจอบ่อยมากตอนอยู่ในศูนย์เรื่องรางกระจก และอีกอย่างที่ช่างเอาน้ำยาฉีดให้เป็นน้ำยาอะไร โซเน็ก หรือว่า
เพนโด้ ถ้าเป็นโซเน็กพอมันแห้งมันก็เป็นอีก ส่วนน้ำมันที่ใช้จริงๆต้องเป็นเพนโด้เท่านั้น (ซิลิโคนสเปร์) ใช้ในการหล่อลื่นรางกระจกโดยเฉพาะ ลองถามช่างดูครับ ว่าใช้น้ำยาตัวไหน ถ้าเขาไม่รู้จักเพนโด้ เปลี่ยนศูนย์ได้เลยครับ



ขอบคุณครับ
จาก : losawad(losawad) 26/10/2555 14:39:07 [182.93.150.88]
 แสดงความคิดเห็นย่อย แสดงความคิดเห็นย่อย

nai_icezaa จาก icezaa 115.67.197.159 เสาร์, 29/9/2555 เวลา : 20:54  IP : 115.67.197.159   

edit แก้ไขคำตอบ   delete ลบคำตอบ 8639

คำตอบที่ 134
       ขอสอบถามหน่อยครับ รถผมดราก้อนอาย2800 เวลาจอดฟรีเครื่องเฉยๆรอบเครื่องก็ปกติแต่ถ้าเบิ้ลเครื่องขึ้นไปแรงๆแล้งพอปล่อยคันเร่งรอบเครื่องตอนกลับลงมาจะตกลงไปกว่าเดิมจนเครื่องสั่นเหมือนจะดับแต่ไม่ดับเปนเวลาประมาณ5-10 วินาทีแล้วก็กลับเป็นปกติเหมือนเดิมครับ จะเปนแบบนี้เวลาเบิ้ลเครื่องแต่เวลารถวิ่งก้อปกติครับรอบสูงก็ปกติครับ ไม่รู้จะเกี่ยวกับระบบน้ำมันเชื้อเพลิงหรือเปล่าครับ ขอบคุณครับ



 แสดงความคิดเห็นย่อย แสดงความคิดเห็นย่อย

ccc จาก e22eam 101.108.112.151 จันทร์, 1/10/2555 เวลา : 09:19  IP : 101.108.112.151   

edit แก้ไขคำตอบ   delete ลบคำตอบ 8641

คำตอบที่ 135
       ด้วยความเคารพ ขอสอบถาม เรื่อง คอม้าของ All New D'max hilander สามารถใส่กับ New D'max SLX ได้ไหมครับ...?

ขอบคุณครับ



 แสดงความคิดเห็นย่อย แสดงความคิดเห็นย่อย

JOHN_SURAT จาก JOHN_SURAT 101.109.31.78 อังคาร, 2/10/2555 เวลา : 00:03  IP : 101.109.31.78   

edit แก้ไขคำตอบ   delete ลบคำตอบ 8648

คำตอบที่ 136
       ช่างไอส์ครับ รบกวนขอ วงจรเกียร์ออโต้ ของ 3000 Di ด้วยนะครับ ขอบคุณล่วงหน้าครับ



 แสดงความคิดเห็นย่อย แสดงความคิดเห็นย่อย

welkin จาก เบิ้ล โชคชัย 4 58.10.6.133 พุธ, 3/10/2555 เวลา : 11:13  IP : 58.10.6.133   

edit แก้ไขคำตอบ   delete ลบคำตอบ 8671

คำตอบที่ 137
       สบายนี้ไหม พี่เพิ่งได้ขับรถได้ 2 วันเพราะเอา Batterry ไปเคลมเสียตั้ง 3 อาทิตย์ พอกลับมาใส่ ไฟแบตโชว์ตลอด วัด Volt ได้ 12.25 Volt เช็คไปเช็คมา ไฟบวกเข้า ไดชาร์ท หางปลาขาด เล่นเอาเหงื่ออกหลายหยด ช่างไอซืหยอกพี่เสียแล้ว

พี่ถามไอซ์หน่อยจะให้พี่ Run in 1000 km. OK ไหม และว่าจะกลับไปถ่ายน้ำมันเครื่อง หลัง 1500-2000 กม. ตอนนี้อึดอัดมากลากยาวทดสอบเครื่องไม่ได้เลย




 แสดงความคิดเห็นย่อย แสดงความคิดเห็นย่อย

Max_vega63 จาก Max 171.97.177.57 พุธ, 3/10/2555 เวลา : 20:44  IP : 171.97.177.57   

edit แก้ไขคำตอบ   delete ลบคำตอบ 8679

คำตอบที่ 138
       ช่าง icezaa ครับ 1.ทำปั๊ม/เช็ดปั๊ม -เพราะมีคราบน้ำมันตรงตัวโบฯและชุดปั๊ม ?
-เพราะครัวดำและกินน้ำมัม ?
2.เปลี่ยนสายพานทามมิ่งเครื่อง 2.8 4jb1t ตัวนอก ของแท้/ของเทียม ราคาต่างกันมากมั๊ยครับ?(ครบอายุ)
3.ลูกยางแท่นเครื่อง?(ดับแล้วสบัดสั่นครับ)
4.รับเปลี่ยนน้ำมันเพลา/เกียร์เปล่าครับ ?
?อยู่ในวงงบประมาณเท่าไหร่ครับ ช่าง icezaa เสาร์-อาทิตย์ ไหนมีเวลาช่วยบอกมาครับ จะไปทำครับ
ขอบคุณครับจะติดตามต่อไปครับ



 แสดงความคิดเห็นย่อย แสดงความคิดเห็นย่อย

bigsu2011bigsu2011 จาก bigsu 158.108.17.84 ศุกร์, 5/10/2555 เวลา : 12:20  IP : 158.108.17.84   

edit แก้ไขคำตอบ   delete ลบคำตอบ 8706

คำตอบที่ 139
       รบกวนถามคุณพี่หน่อยครับ รถผมดีแม๊กปี 2002 ต้องการเปลี่ยนโคมไฟหน้า ไม่ทราบว่า ใช้ของปีไหนใส่แทนได้บ้างครับ ตั้งแต่ปีไหนขึ้นไปใส่แทนไม่ได้ แล้วคอนโซนหน้าถ้าผมจะเปลี่ยนใส่ได้ของปี 2010 เลยจะได้มั๊ยครับ ส่วนกระจกมองข้างของเดิมไม่ได้พับไฟฟ้า ถ้าเปลี่ยนแบบพับไฟฟ้า ได้ต้องเอาของปีไหนมาใส่หรือครับ ขอบพระคุณสำหรับคำแนะนำนะครับพี่ ต้องขอโทษนะครับถามหลายข้อ



รายละเอียดเยอะโทรมาถามเลยง่ายดีครับ
จาก : nai_icezaa(nai_icezaa) 15/10/2555 21:35:26 [115.67.71.186]
 แสดงความคิดเห็นย่อย แสดงความคิดเห็นย่อย

R-13 จาก ยิ่ง 58.9.64.30 ศุกร์, 12/10/2555 เวลา : 21:51  IP : 58.9.64.30   

edit แก้ไขคำตอบ   delete ลบคำตอบ 8792

คำตอบที่ 140
       Dmax cab4 Dragon eye เครื่องสะดุดตอนเร่งเครื่องทำรอบเพื่อเปลี่ยนเกียร์หรือแซงครับ เป็นทุกเกียร์ ช่วยแนะนำทางแก้ด้วยครับ



 แสดงความคิดเห็นย่อย แสดงความคิดเห็นย่อย

somkidss จาก คิด คลองหลวง 171.99.71.214 เสาร์, 13/10/2555 เวลา : 11:02  IP : 171.99.71.214   

edit แก้ไขคำตอบ   delete ลบคำตอบ 8796

คำตอบที่ 141
       เจอทุกเช้าเลยครับ เริ่มตรงไหนก่อนดี มังกรแก่ๆ ที่ไมล์เคยขาด





แบบนี้ Oil Cooler รั่วแล้วครับ น้ำกับน้ำมันเครื่องเข้าไปหากันได้
จาก : toom321(toom321) 15/10/2555 7:17:53 [49.49.66.133]
ตามนั้นเลยครับ เช็คออยก่อนเลยครับ
จาก : nai_icezaa(nai_icezaa) 15/10/2555 21:33:30 [115.67.71.186]
จะลองรื้อมาดูก่อนครับ
จาก : iamjate(iamjate) 15/10/2555 21:38:54 [58.136.232.89]
ขอบคุณครับ
จาก : iamjate(iamjate) 15/10/2555 21:39:06 [58.136.232.89]
พระเจ้า..ถ้าน้ำไม่ดัน ก็oilcooler รั่วครับ เปลี่ยนใหม่จบครับ
จาก : sola(sola) 17/10/2555 16:51:26 [182.52.36.78]
ออยคูเลอตรงฐานกรองน้ำมันเครื่อง ผุ (อี ผู ผู ไง)
จาก : plew_ch(plew_ch) 20/10/2555 19:38:07 [124.122.99.210]
 แสดงความคิดเห็นย่อย แสดงความคิดเห็นย่อย

iamjate จาก kero 58.136.232.89 อาทิตย์, 14/10/2555 เวลา : 09:42  IP : 58.136.232.89   

edit แก้ไขคำตอบ   delete ลบคำตอบ 8812

คำตอบที่ 142
       ผมขอ dataเครื่อง isuzu 4ja1 2500 cc และเครื่อง 4Jb1 2800 turbo หน่อยครับ ผมกำลังทำวิจัยเกี่ยวกับการสึกหรอขอเครื่องยนต์ทั้งสองรุ่นนี้
ผมขอขอบคุณล่วงหน้านะครับ



ดาต้าอะไรครับ ส่วนมากจะมีแต่คู่มือการซ่อม แต่สองรุ้นนี้ผมไม่มีเลยครับ
จาก : nai_icezaa(nai_icezaa) 15/10/2555 21:34:55 [115.67.71.186]
ไม่เป็นไรครับ ขอบคุณครับ
จาก : krit_mt(krit_mt) 17/10/2555 13:42:26 [180.183.150.236]
 แสดงความคิดเห็นย่อย แสดงความคิดเห็นย่อย

krit_mt จาก กฤษณ์ 180.183.151.158 จันทร์, 15/10/2555 เวลา : 16:17  IP : 180.183.151.158   

edit แก้ไขคำตอบ   delete ลบคำตอบ 8837

คำตอบที่ 143
       = ช่วยด้วยครับผมใช้ดีแม็ก 3000 Ddi รุ่นปี 2007 มีปัญหาเวลาขี่ไปเกิดอาการวูบไฟรูปเครื่องโชว์ วิ่งได้ 20กม. scv เปลี่ยนเป็นตูดยาวแล้วครับ ปั้มติกก้อเปลี่ยนแล้ว ล่าสุด เข้าศูนย์ 0 ล้างถังน้ำมันระบบท่อทางน้ำมันเปลี่ยนกรองโซล่าถ่ายน้ำมันเครื่องเปลี่ยนกรอง เปลี่ยนหัวฉีด 4 หัว ก้อยังไม่หาย



โทรหาดีกว่าครับ
จาก : nai_icezaa(nai_icezaa) 22/10/2555 21:22:58 [1.20.0.154]
 แสดงความคิดเห็นย่อย แสดงความคิดเห็นย่อย

f.auto จาก f.auto 122.154.131.66 พุธ, 17/10/2555 เวลา : 14:58  IP : 122.154.131.66   

edit แก้ไขคำตอบ   delete ลบคำตอบ 8897

คำตอบที่ 144
       mu7เกียร์auto ถ้าเอาไปใส่กล่อง(alphatech like) เกียร์จะพังหรือเปล่าครับ



ไม่พังครับ เพื่อนผมใส่วิ่งลงสนามอยู่ๆ แต่อาจไม่ทนถ้าอัดทุกวัน
จาก : nai_icezaa(nai_icezaa) 22/10/2555 21:22:31 [1.20.0.154]
 แสดงความคิดเห็นย่อย แสดงความคิดเห็นย่อย

narin san จาก แป๊ะsan 125.27.29.204 พุธ, 17/10/2555 เวลา : 20:36  IP : 125.27.29.204   

edit แก้ไขคำตอบ   delete ลบคำตอบ 8901

คำตอบที่ 145
       ตอนนี้ผมใช้ D-Max 3.0DI เกียร์ออโต 4WD เฟืองท้ายน่าจะ 4.555 มั๊งครับ ยางขนาด 265/70/16 รู้สึกว่ามันรับประทานดีเซลค่อนข้างมาก อยากวางเครื่องพวกคอมมอลเรล อย่าง I-TEQ หรือ VGS แต่ให้เป็นเกียร์ออโต้ 4WD เหมือนเดิม ยุ่งยากไหมครับ พอจะหาเครื่องมือสองได้ไหมครับ แล้วเครื่องเดิมเทิร์นได้รึเปล่า เอาแบบวางแล้วจบเลย ขอบคุณครับ e20uwq@yahoo.com



วางคอมมอลเรลได้ครับ ชนเกียเดิมได้เลย โทรหาผมดีกว่าครับ
จาก : nai_icezaa(nai_icezaa) 22/10/2555 21:24:33 [1.20.0.154]
 แสดงความคิดเห็นย่อย แสดงความคิดเห็นย่อย

e20uwq จาก ยอดชาย 125.24.163.235 ศุกร์, 19/10/2555 เวลา : 08:47  IP : 125.24.163.235   

edit แก้ไขคำตอบ   delete ลบคำตอบ 8904

คำตอบที่ 146
       พี่ครับ รถยนต์ ISUZU Dragon มีอาการสตาร์ทไม่ติด คือบิดกุญแจไปจนสุดมีไฟที่หน้าปัดปกติ แต่พอจะบิดสตาร์ทไม่มีอะไรเกิดขึ้นเลยครับผม เงียบกริบไม่ทราบว่าสาเหตุเกิดจากอะไรหรอครับ ระบบไฟเท่าที่ลองดู ไฟเลี้ยว กระจกไฟฟ้าก็ยังใช้งานได้ครับ

และมีอีกอันนึงก่อนที่จะสตาร์ทไม่ติดคือที่หน้าปัดมักจะมีไฟเบรกมือ ขึ้นที่หน้าปัดค้างตลอดเลยครับผม ...ขอบคุณครับ



��นเง��บไ�่��เ���งเ�� �����่���เ���งด�งแต๊�เด��� ค��บท่�น
จ�� : book 339(book 339) 21/10/2555 7:27:25 [182.52.54.149]
ถ้�ด�งแต๊�แ�้�ไ�่������ต��์ท ต้�ง��งเช๊คได�ต��์ท แต่ถ้�เง��บไปเ�� ��งถ��น้�ไ�๊ซ์แ�้���น��จเป็น���
จ�� : book 339(book 339) 21/10/2555 7:29:09 [182.52.54.149]
ครับผม เด๋วลองเช็คดูครับ
จาก : songthai(songthai) 21/10/2555 12:32:55 [110.169.189.207]
พี่ครับยังไม่ติดอะครับ ผมลองเอาฟิวส์สำรองมาเสียบก็ยังนิ่งอยู่ ถ้าเป็นที่ไดสตาร์ทต้องทำยังไงบ้างหรอครับผม
จาก : songthai(songthai) 21/10/2555 19:43:08 [124.121.136.61]
ลองเอาไฟบวกตรงจากแบต ลากสายเลยครับ เอามาจี้ที่ขั้วไดร์สตาร์ทขั้วที่มีสายไฟเส่นเล็กครับ
จาก : nai_icezaa(nai_icezaa) 22/10/2555 21:26:26 [1.20.0.154]
ดูว่าทำงานหรือป่าว
จาก : nai_icezaa(nai_icezaa) 22/10/2555 21:26:39 [1.20.0.154]
 แสดงความคิดเห็นย่อย แสดงความคิดเห็นย่อย

songthai จาก songthai 110.169.189.207 เสาร์, 20/10/2555 เวลา : 19:26  IP : 110.169.189.207   

edit แก้ไขคำตอบ   delete ลบคำตอบ 8924

คำตอบที่ 147
      




จาก : ecu(ecu) 5/11/2555 22:30:55 [113.53.168.87]
 แสดงความคิดเห็นย่อย แสดงความคิดเห็นย่อย

ecu จาก เอส 113.53.172.44 อาทิตย์, 4/11/2555 เวลา : 21:51  IP : 113.53.172.44   

edit แก้ไขคำตอบ   delete ลบคำตอบ 9119

คำตอบที่ 148
       http://upload.one2car.com/download.aspx?pku=BE916CD5B4CANKUP68D7T[7OD8QO8 ฝากไฟล์ เบอร์อะหลั่ยเครื่อง4JK

 แก้ไขเมื่อ : 5/11/2555 23:00:32



ใครทำให้เป็นภาพได้ทำให้หน่อยครับ
จาก : nai_icezaa(nai_icezaa) 5/11/2555 22:06:37 [1.20.0.189]
 แสดงความคิดเห็นย่อย แสดงความคิดเห็นย่อย

nai_icezaa จาก icezaa 1.20.0.189 จันทร์, 5/11/2555 เวลา : 22:05  IP : 1.20.0.189   

edit แก้ไขคำตอบ   delete ลบคำตอบ 9129

คำตอบที่ 149
      





 แสดงความคิดเห็นย่อย แสดงความคิดเห็นย่อย

nai_icezaa จาก icezaa 1.20.0.137 จันทร์, 5/11/2555 เวลา : 23:15  IP : 1.20.0.137   

edit แก้ไขคำตอบ   delete ลบคำตอบ 9132

คำตอบที่ 150
      





 แสดงความคิดเห็นย่อย แสดงความคิดเห็นย่อย

nai_icezaa จาก icezaa 1.20.0.137 จันทร์, 5/11/2555 เวลา : 23:15  IP : 1.20.0.137   

edit แก้ไขคำตอบ   delete ลบคำตอบ 9133

      

ยังมีคำตอบมากกว่านี้นะครับ คลิ๊กเพื่อดูหน้าถัดไป


คำตอบแบ่งหน้าละ 30 คำตอบ ขณะนี้คุณอยู่ที่หน้า 5 จาก >>> 1  2  3  4  5  6  7  



website รองรับการใช้งานทุกระบบปฏิบัติการของ PC Tablet SmartPhone ทุกระบบสามารถโพสข้อความและรูปภาพได้โดยไม่ต้องย่อไฟล์
เพื่อความปลอดภัยในการใช้ website WeekendHobby.Com สมาชิก เท่านั้น จึงจะตั้งกระทู้ หรือ ตอบกระทู้ได้ครับ
Login Click ที่นี่
สมัครสมาชิก Click ที่นี่



Since 22, Feb 2001 hit counter View My Stats  Truehits.net      วันอังคาร,10 มีนาคม 2569 (Online 4055 คน)