WeekendHobby.com


รีเลย์ช่วยสตาร์ท

จาก เกียมือใหม่2
เสาร์ที่ , 3/1/2552
เวลา : 11:07

อ่าน = 1548
118.174.187.7
       พี่น้องครับใคร่ทราบที่อยู่ของรีเลย์ช่วยสตาร์ทบ้างครับว่าอยู่ที่ไหนของห้องเครื่อง(sportage) เพราะเครื่องสตาร์ทติดยากมากครับในช่วงเครื่องเย็น(ทั้ง 2 ระบบ) ถ้าสตาร์ทปกติไม่เหยียบคันเร่งสตาร์ทได้ยินเสียงเครื่องติดแล้วก็ดับไปอีก แรกๆก็ประมาณ 10 ทีจึงติด หลังๆนี้ 20-30 ทีจึงติด ถ้าเหยียบคันเร่ง(ไม่ว่ามากหรือน้อย)สตาร์ทแล้วไม่ติดบิดกุญแจยาวเลยไม่มีที่ท่าจะติดเลยเสียงอึ้ดๆๆๆๆตลอด แต่พอสตาร์ทติดแล้วก็ต้องปล่อยให้อุ่นในรอบเดินเบาไปจนกว่าจะได้ที่ ในช่วงยังอุ่นไม่ได้ที่นี่ถ้าไปเหยียบคันเร่งก็จะดับอีก แต่ถ้าอุ่นได้ที่แล้วก็จะเหยียบคันเร่งเร่งเครื่องได้ปกติทุกอย่าง และสตาร์ทติดได้ปกติในครั้งเดียว มีผู้รู้ข้างบ้านที่เคยเป็นกรุณามาบอกว่าของเขาก็เคยเป็นมาจากสายไฟตัวรีเลย์ช่วยสตาร์ทขาด แต่มาดูเครื่องเกียหาไม่เจอครับ จึงอยากขอความช่วยเหลือจากพี่น้องหน่อยครับว่าพอจะรู้ไหมครับว่าไอ้ตัวที่ว่ามันอยู่ ณ แห่งหนตำบลใดของเครื่องครับ ขอบคุณล่วงหน้าครับ

เครื่องมือในการใช้งาน website =>> สมัครสมาชิก | Login | Logout | เปลี่ยนไอคอนส่วนตัว | เกี่ยวกับเรา | ติดต่อโฆษณา         View stat by Truehits.net


   
   

คำตอบที่ 1
       อื่ม............ผมไม่แน่ใจนะครับ แต่ ไต้พวงมาลัย มันมีอีกชุดครับ
ตามรูป
ลองดูนะครับ





จาก ชายเล็ก  124.121.180.77  เสาร์, 3/1/2552 เวลา : 17:17   


คำตอบที่ 2
       อื่ม.................งดูอีกที คงไม่ใช่ครับ





จาก ชายเล็ก  124.121.184.218  เสาร์, 3/1/2552 เวลา : 18:49   


คำตอบที่ 3
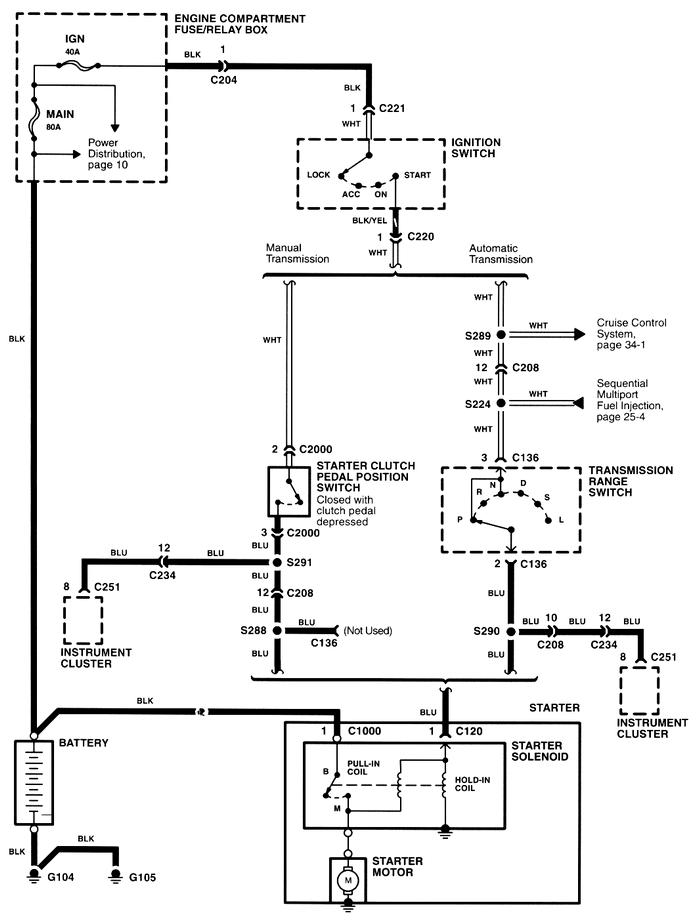
       ดูอันนี้แล้วกันครับ ระบบ ไฟ สตาร์ท เผื่อช่วยอะไรได้บ้าง ครับ





จาก ชายเล็ก  124.121.184.218  เสาร์, 3/1/2552 เวลา : 21:16   


คำตอบที่ 4
       ขอบคุณ คุณชายเล็กมากเลยครับในความช่วยเหลือจะพยายามลองไล่สายดูครับว่าพอจะดีขึ้นบ้างหรือเปล่า วันนี้ก็ลองติดเครื่องดูก็ประมาณ 10 ครั้งครับก็ติด สตาร์ทด้วยน้ำมันเหมือนเดิม 4-5 หนก็เปลี่ยนเป็นแก๊สโดยสตาร์ทติดกัน 5 หน(แบบติดแล้วดับปั๊บก็สตาร์ทต่อเลย)ก็ติดครับ ก็ยังมีจุดที่ต้องแก้ไขอีกหลายจุดเลยครับ กว่าจะใช้ไปไม่มีปัญหาให้หงุดหงิดก็คงอีกหลายเดือนอยู่ครับ เพราะช่วงล่างก็ยังมีเสียงกระแทกดังตึงๆเวลาลงหลุมหรือผ่านเนินครับ ยิ่งถ้ามีคนนั่งหลังเต็ม 3 คนนี่เจอแค่เนินสะดุดตามแยกยังมีเสียงเลยครับ เฮ้อเจอรถยำมาก็แบบนี้แหละครับ
ยังไงก็ขอขอบคุณมากครับและขอให้มีความสุขตลอดปีใหม่นี้และตลอดไปครับ



จาก เกียมือใหม่2  118.174.175.85  อาทิตย์, 4/1/2552 เวลา : 09:31   


คำตอบที่ 5
       ผมเคยเป็นคล้ายๆกันครับ ถ้าดับเครื่องแล้วเครื่องยังไม่เย็นสตารท์ให้ตาย(แต่ไม่ตาย)ก็ไม่ติด ทำให้คอยหวาดระแวงตลอด วันเกิดเหตุที่โลตัสรังสิตครับ เป็นชั่วโมง สุดท้ายเลยไปที่อู่ยุทธครับ มาถึงน้องพี่ยุทธถอดรีเลย์ตามภาพออกแล้วเอาตัวใหม่ใส่ให้ใหม่ จบเลยครับ สรุปคือรีเลยมันเสียครับ ลองดูนะครับ





จาก เข้าเกีย  203.130.159.4  อังคาร, 6/1/2552 เวลา : 02:57   


คำตอบที่ 6
       แจ่ม



จาก turbine  112.142.121.23  พฤหัสบดี, 18/6/2552 เวลา : 19:05   


คำตอบที่ 7
       ทดลองเปลี่ยนรีเลย์ egi main และ fuel ดูครับ

และอีกจุดคือ ฟิวส์ อายุรถนานแล้ว ทีเกี่ยวกับ ระบบเครื่อง เปลี่ยนให้หมดเลยครับ

เพราะเคยเจอมา ฟิวส์นำกระแสไม่ดี ทำให้ระบบเพี้ยนครับ



somdej จาก Kia แดง & ซุปเปอร์เอมี่   117.47.154.206  พฤหัสบดี, 18/6/2552 เวลา : 22:20   


      

Since 22, Feb 2001 hit counter View My Stats  Truehits.net      วัน<%=WeekdayName(Weekday(Date))%>,<%=formatdatetime(date(),1)%> (Online <%=Application("OnlineUsers")%> คน)
                                       

เพื่อลดภาระของ ฐานข้อมูล ซึ่งมีขนาดใหญ่มาก เพราะเวบเปิดมากว่า 10 ปี
จึงทำให้เวบช้าลงมาก ทีมงานจึงขออนุญาต แปลงข้อมูลจาก ฐานข้อมูลหลักเป็น SHTML File
เพื่อลดภาระการทำงานของ ฐานข้อมูลหลักครับ การแปลงฐานข้อมูลนี้ จะทำให้กระทู้นี้
ไม่สามารถตอบคำถามได้อีกต่อไปครับ แต่จะสามารถค้นหาชื่อกระทู้ และ Link ตรงมาที่หน้านี้ได้เหมือนเดิมครับ

ด้วยความนับถืออย่างสูง ทีมงาน Weekendhobby.com


Convert on : 23/8/2554 6:01:45

Error processing SSI file