WeekendHobby.com


fuse meter ขาด หน้าปัดใช้ไม่ได้เลย

จาก Kia#295
พุธที่ , 22/4/2552
เวลา : 21:17

อ่าน = 517
203.156.26.67
       fuse meter ขาด หน้าปัดใช้ไม่ได้เลยทำการ check พบว่าที่ fuse มีสายออกไป 3เส้นหลังจากตรวจสอบพบว่า 1เส้น ช็อต กับ กราว แต่ยังหาสาเหตุไม่เจอ เลยต้องตัดเส้นนั้นออก หน้าปัดถึงกลับมาใช้ได้ทั้งหมด(ยกเว้นเข็มไมล์ไม่ขึ้น)
แต่ปัญหาที่ตามมาอีกอย่างคือเวลาขับความเร็วสูง 100 ขึ้นไป(รอบเครื่องเกิน 2700) แอร์จะตัดต่อช้ามากๆทำให้ความเย็ไม่ต่อเนื่อง แต่ถ้ารอบเครื่องต่ำกว่า 2500 ลงมา แอร์เย็นปรกติ ไม่ร้ว่าเกี่ยวกับสายเส้นที่ตัดออกหรือเปล่า....ขอความช่วยเหลือหน่อยใครมีคำแนะนำหรือมีวงจรของระบบไฟส่วนนี้บ้างช่วยหน่อยครับ


Kia#295 086-7823553

เครื่องมือในการใช้งาน website =>> สมัครสมาชิก | Login | Logout | เปลี่ยนไอคอนส่วนตัว | เกี่ยวกับเรา | ติดต่อโฆษณา         View stat by Truehits.net


   
   

คำตอบที่ 1
       อื่ม......เส้นใหนอ่ะ ครับ





จาก ชายเล็ก  124.122.226.7  พุธ, 22/4/2552 เวลา : 22:23   


คำตอบที่ 2
       มองจากรูป (connector บนซ้าย)



จาก Kia#295  58.8.173.229  พฤหัสบดี, 23/4/2552 เวลา : 07:25   


คำตอบที่ 3
       มีตรงใหนที่ชายเล็กยังไม่ใด้ถอดบ้างนี่......เท่าทีเห็นหมดทั้งคันแล้วครับ.......



todza870 จาก love kia  118.173.52.229  พฤหัสบดี, 23/4/2552 เวลา : 11:59   


คำตอบที่ 4
       อื่ม....... แหะ แหะ เมื่อเป็นของ ของเรา เรา ก็ต้องพยามศึกษาเรียนรู้ ไว้อ่ะครับ ฉุกเฉิน ขึ้นมาจะได้พอแก้ใขเบื่องต้นได้อ่ะครับ เวลาอยู่ใช้ความเร็วบนถนน ชีวิตผม 50 % ขึ้นอยู่กับรถคันนี้ครับ



จาก ชายเล็ก  124.121.195.168  พฤหัสบดี, 23/4/2552 เวลา : 21:36   


คำตอบที่ 5
       อื่ม....ผมไม่แน่ใจว่าพี่ Kia#295 เจอจุดแล้วหรือยังนะครับ พี่ไม่บอกว่าเส้นใหน ผมเลยช่วยไล่ไม่ถูกครับ แต่ยังไงผมลองไล่สายดูแล้ว ได้ดังนี้ครับ

นับจากซ้ายไปขวานะครับ

1.BRAKE FLUID
2.ว่าง
3.E/G Check
4.G LOW
5.ไฟบวก ( + )
6.สัญญาณ ความร้อน
7.ว่าง
8.สัญญาณ น้ำมัน
9.ไฟลบ ( - )
10.SPEEDO METER
11.SPEEDO METER
12.ไฟเลี้ยวขวา

เผื่อเป็นประโยชน์ครับ



จาก ชายเล็ก  124.121.195.168  พฤหัสบดี, 23/4/2552 เวลา : 21:42   


คำตอบที่ 6
       To ชายเล็ก...ขอบคุณครับ
ผมลองเช็คแล้วเส้นที่มีปัญหาต่อไปยัง connector แถวกล่อง ECU แล้วรอดออกไปยังห้องเครื่องแต่ยังหาไม่พบว่าไปที่ไหนในห้องเครื่อง เพราะถ้าใช้ Ohm meter วัดมัน shot ลง ground ถ้า คุณ ชายเล็กมี diagram ช่วยลงรูปให้ดูด้วยครับ.....ยังรอความช่วยเหลืออยู่ครับทุกท่าน



จาก Kia#295 086-7823553  203.156.27.192  พฤหัสบดี, 23/4/2552 เวลา : 22:45   


คำตอบที่ 7
       อื่ม........Diagram ระบบไฟฟ้าโดยตรง ผมไม่มีครับ มีแต่ที่ผมเคยไล่ ๆ วาด ๆ ไว้ ซึ่งค่อนข้างมั่วพอสมควรครับ ผมรบกวนพี่อย่างนี้ครับ พี่ช่วยระบุได้ใหมครับว่าเส้นที่พี่ตัดเป็นเส้นใหนของคอนเนคเตอร์ที่ผมลงไว้ หรือสายที่พี่ตัดไปมีสีอะไรมีสีคาดหรือไม่ครับ ถ้าได้ข้อมูลส่วนนี้ ผมว่าง่ายขึ้นเยอะเลยครับ



จาก ชายเล็ก  124.121.195.168  ศุกร์, 24/4/2552 เวลา : 01:48   


คำตอบที่ 8
      
สาเหตุน่าจะมาจาก
-ไมล์ความเร็วไม่ขึ้น สาเหตุอาจจะต้องไล่ check wiringลงไปที่ speed sensor (ถ้าเป็นวัดรอบไม่ขึ้นคือ IG Coil แต่จะมีอาการเครื่องสั่น เร่งไม่ขึ้น แต่ Fuse meter set ไม่ขาด)
-เรื่องแอร์ ไม่น่าเกี่ยวกันครับ เพราะ wiring diagram แยกกัน

จาก workshop manual จะบอกวิธีเช็ค แต่ไม่ค่อยละเอียด เนื่องจากไม่มี wiring diagram ให้
ถ้าอยากได้ wiring รออีก 2-3 วันนะ #295



mr.kia man จาก Mr.KIA MAN  124.120.37.55  ศุกร์, 24/4/2552 เวลา : 11:25   


คำตอบที่ 9
       To : Mr.KIA MAN .......ผมจะรอครับขอบคุณล่วงหน้าครับ

ตอนนี้ไปไหนมาไหนนอกเมืองไม่ได้เลยเพราะขับเร็วแอร์ไม่เย็น



จาก KIA#295  203.156.27.240  เสาร์, 25/4/2552 เวลา : 23:21   


คำตอบที่ 10
       แล้วเวลาขับเกิน ร้อย ตกลงเปนที่อะไรคับแอร์ถึงไม่เย็นอยากรู้เหมือนกันคับ...



จาก saluman  115.67.115.104  อาทิตย์, 26/4/2552 เวลา : 14:45   


คำตอบที่ 11
       คำตอบที่ 9
To : Mr.KIA MAN .......ผมจะรอครับขอบคุณล่วงหน้าครับ

ตอนนี้ไปไหนมาไหนนอกเมืองไม่ได้เลยเพราะขับเร็วแอร์ไม่เย็น


จาก KIA#295 203.156.27.240 เสาร์, 25/4/2552 เวลา : 23:21

ปิดแอร์เปิดกระจกเลยครับรับรองเย็นแน่นอนโดยเฉพาะกลางคืน(กลางวันไม่รับประกันนะครับ)



อนุบาลออฟโรด จาก อนุบาลออฟโรด  222.123.107.201  อาทิตย์, 26/4/2552 เวลา : 16:16   


คำตอบที่ 12
       คต.9ลองดูไม่รู้กี่ยวกันหรือเปล่าครับพอดีไปเจอมาที่ห้องสตราดาhttp://www.weekendhobby.com/offroad/strada/Question.asp?ID=14781



อนุบาลออฟโรด จาก อนุบาลออฟโรด  117.47.152.195  อาทิตย์, 26/4/2552 เวลา : 20:53   


คำตอบที่ 13
      





mr.kia man จาก Mr.KIA MAN  124.120.35.191  อังคาร, 28/4/2552 เวลา : 17:04   


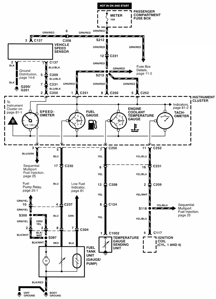
คำตอบที่ 14
      





mr.kia man จาก Mr.KIA MAN  124.120.35.191  อังคาร, 28/4/2552 เวลา : 17:05   


คำตอบที่ 15
      





mr.kia man จาก Mr.KIA MAN  124.120.35.191  อังคาร, 28/4/2552 เวลา : 17:06   


คำตอบที่ 16
      





mr.kia man จาก Mr.KIA MAN  124.120.35.191  อังคาร, 28/4/2552 เวลา : 17:07   


คำตอบที่ 17
      
สมใจ295แล้วสิ วันนี้ก็เห็นถามหาอยู่



phupha จาก ภูผา  12.110.209.153  อังคาร, 28/4/2552 เวลา : 18:24   


คำตอบที่ 18
       To : Mr.KIA MAN ,
ขอบคุณครับ แล้วจะแจ้งผลอีกครั้งครับ



จาก Kia# 295  58.8.172.146  พุธ, 29/4/2552 เวลา : 07:32   


คำตอบที่ 19
       ตอนนี้คิดว่าเจอสาเหตุแล้วคิดว่าเป็นที่ sensor ตัวนี้เพราะตรวจสอบแล้วว่า short (ตอนนี้ถอดปลั๊กsensor ออกแล้วหน้าปัดทำงานได้) แต่ต้องการความมั่นใจ.......ใครมี sensor ตัวนี้ขอแบ่งด้วยครับ



จาก Kia#295 086-7823553  203.156.28.158  อาทิตย์, 31/5/2552 เวลา : 20:09   


คำตอบที่ 20
       รูปครับ






จาก Kia#295 086-7823553  203.156.28.158  อาทิตย์, 31/5/2552 เวลา : 20:16   


      

Since 22, Feb 2001 hit counter View My Stats  Truehits.net      วัน<%=WeekdayName(Weekday(Date))%>,<%=formatdatetime(date(),1)%> (Online <%=Application("OnlineUsers")%> คน)
                                       

เพื่อลดภาระของ ฐานข้อมูล ซึ่งมีขนาดใหญ่มาก เพราะเวบเปิดมากว่า 10 ปี
จึงทำให้เวบช้าลงมาก ทีมงานจึงขออนุญาต แปลงข้อมูลจาก ฐานข้อมูลหลักเป็น SHTML File
เพื่อลดภาระการทำงานของ ฐานข้อมูลหลักครับ การแปลงฐานข้อมูลนี้ จะทำให้กระทู้นี้
ไม่สามารถตอบคำถามได้อีกต่อไปครับ แต่จะสามารถค้นหาชื่อกระทู้ และ Link ตรงมาที่หน้านี้ได้เหมือนเดิมครับ

ด้วยความนับถืออย่างสูง ทีมงาน Weekendhobby.com


Convert on : 23/8/2554 6:03:58

Error processing SSI file