คำตอบที่ 1
อื่ม.........อันเดียวกันครับ
Engine Control Unit (ECU)
Engine Control Module (ECM)
Engine Control System (ECS)
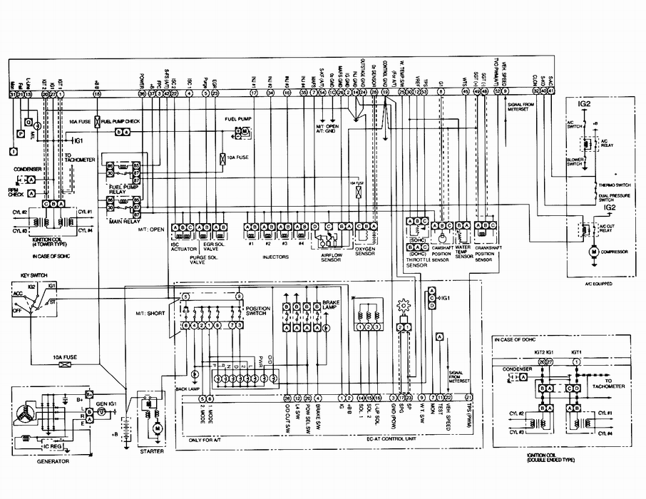
แต่ระวังนะครับ ECU(M) ของรถเรามันเป็นตัว 55 ขานะครับ ในเวพผมดูมันมี ECU 2 รุ่น อ่ะ ครับ
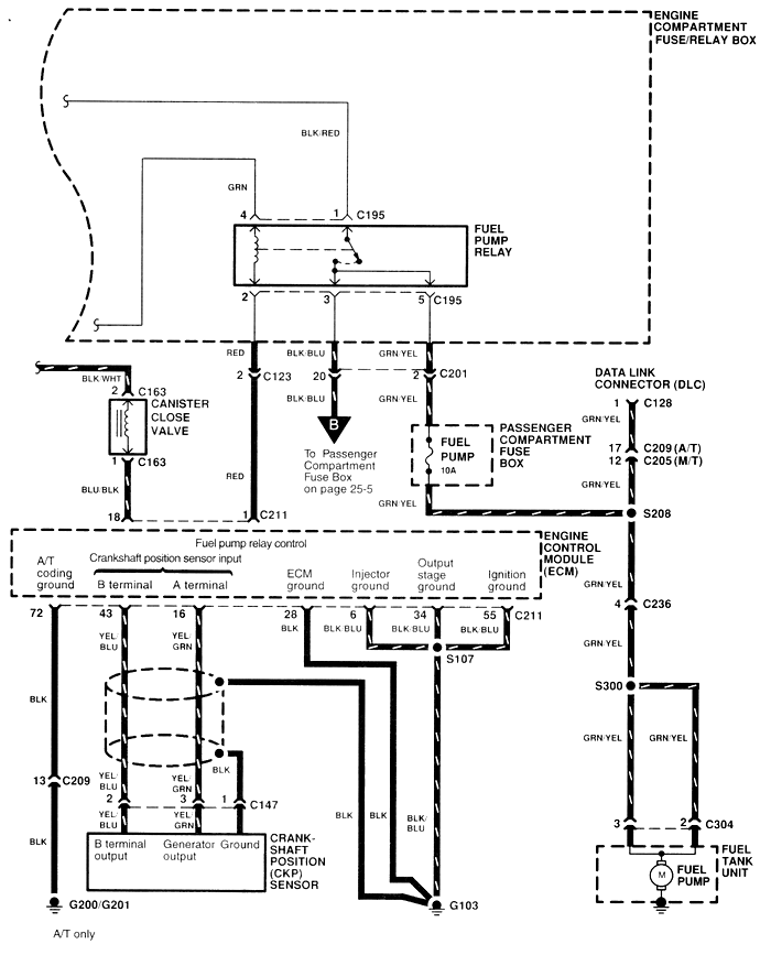
ซึ่งสายที่คุณต้องการมันมาจากขา 3 ของ ECU ครับ
แก้ไขเมื่อ : 4/8/2553 23:33:26
แก้ไขเมื่อ : 4/8/2553 23:50:49
