WeekendHobby.com
เครื่องมือในการใช้งาน website =>> สมัครสมาชิก | Login | Logout | เปลี่ยนไอคอนส่วนตัว | เกี่ยวกับเรา | ติดต่อโฆษณา         View stat by Truehits.net


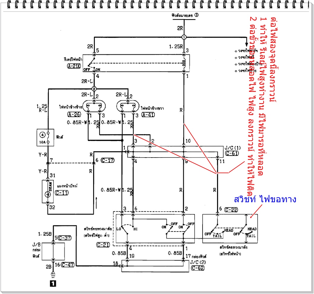
ไฟสูงหน้ารถติดค้างตลอดเวลา แม้ว่าปิดสวิทซ์ที่ก้านและถอดกุญแจออก ต้องตรวจเช็คอะไรบ้างครับ
Odd
จาก Odd
IP:182.52.69.213

อาทิตย์ที่ , 19/6/2554
เวลา : 10:40

อ่านแล้ว = ครั้ง
 เก็บเข้ากระทู้ส่วนตัว
แจ้งตรวจสอบกระทู้
 แจ้งลบ
ส่งหาเพื่อน ส่งหาเพื่อน

       ไฟสูงหน้ารถติดค้างตลอดเวลา แม้ว่าปิดสวิทซ์ที่ก้านและถอดกุญแจออก
ต้องตรวจเช็คอะไรบ้างครับ

สถานะปัจจุบัน
ไม่ได้เสียบกุญแจ และ OFF สวิทซ์ไฟหน้า
ขั้วต่อ A26 และ A41 >> มีไฟมาที่ขา 3
ขั้วต่อ A21X รีเลย์ไฟหน้า >> มีไฟมาที่ขา 3 และ 5
ฟิวส์ไฟหน้า ไม่ขาด

ขั้วต่อ C61 อยู่ตรงไหน ? ขา 4, 9, 11 ต้องศูนย์ใช่ไหมครับ ?

ขั้วต่อ C22, C21 ใต้คอพวงมาลัย อยู่ตรงไหนสังเกตอย่างไร ?
ขั้วต่อ C22 ขา 6 ต้องศูนย์ใช่ไหมครับ ?
ขั้วต่อ C21 ขา 2, 6 ต้องศูนย์ใช่ไหมครับ ?

ผมมาถูกทางหรือเปล่า และต้องตรวจเช็คอะไรเพิ่มอีกบ้างครับ ?




 แสดงความคิดเห็นย่อย แสดงความคิดเห็นย่อย

แจ้งเพื่อเก็บขึ้นกระทู้พิเศษ คลิ๊กที่นี่แจ้งเพื่อนำขึ้นกระทู้พิเศษ

คำตอบแบ่งหน้าละ 30 คำตอบ ขณะนี้คุณอยู่ที่หน้า 1 จาก >>> 1  

คำตอบที่ 1
       กลัวว่าหน้าคอนเทคไฟสูงพัง สงสัย สองพันแน่ๆ



 แสดงความคิดเห็นย่อย แสดงความคิดเห็นย่อย

Odd จาก Odd 182.52.69.213 อาทิตย์, 19/6/2554 เวลา : 12:04  IP : 182.52.69.213   

edit แก้ไขคำตอบ   delete ลบคำตอบ 8009

คำตอบที่ 2
       ดูจากวงจร ผมว่า

สวิทช์ ไฟสูง หรือ ไฟขอทาง ช้อท ค้าง แล้วครับ

เพราะ

เวลาเปิดไฟขอทาง จะมีการควบคุม รีเลย์จ่ายไฟหน้าให้ทำงาน พร้อมๆกับ ต่อให้วงจรไฟสูง ทำงาน ด้วย

Sw มันอยู่ในชุดเดียวกัน ก็คงต้องรื้อออกมาดูทั้งชุดมั้งครับ



 แก้ไขเมื่อ : 19/6/2554 20:22:35





ผมรู้แล้วทำถามหาขั้วC61 รบกวนดูปีผลิตรถกับปีของเอกสารที่ลงด้วยครับของปีอารัย
จาก : nick p-car(nick p-car) 19/6/2554 22:00:44 [182.232.15.62]
ดูปีผลิตที่ไหนครับ
จาก : Odd(Odd) 22/6/2554 8:39:06 [203.147.16.4]
A26 & A41 เป็นขั้วหลอดไฟหน้า L+R ขา 3 และRelay A21X ขา1 มันลงกราวด์อยู่ ไฟเลยติดตลอด ผมกำลังไล่ต่อ
จาก : Odd(Odd) 22/6/2554 8:51:39 [203.147.16.4]
 แสดงความคิดเห็นย่อย แสดงความคิดเห็นย่อย

hi-tech จาก .::. สองโหล .::. 223.205.152.77 อาทิตย์, 19/6/2554 เวลา : 20:00  IP : 223.205.152.77   

edit แก้ไขคำตอบ   delete ลบคำตอบ 8011

คำตอบที่ 3
       ง่ายนิดเดียวเอง ครับ
C61 อยู่ในJ/C ใกล้ๆกับJ /Bครับแล้วทำมัยต้องเช็ค61ด้วยครับไม่เข้าใจ



ผมเช็คตาม wiring diagram ไปเรื่อยๆ ครับ
จาก : Odd(Odd) 22/6/2554 8:39:53 [203.147.16.4]
ไฟเลยติดตลอด ไล่ต่อเพื่อหาผู้ร้ายตัวจริง รบกวนด้วยครับ
จาก : Odd(Odd) 22/6/2554 8:53:42 [203.147.16.4]
J/C & J/B อยู่ตรงไหนครับ ไม่มีระบุใน Wirring Diagram รบกวนด้วยครับ
จาก : Odd(Odd) 22/6/2554 9:36:33 [182.50.81.93]
 แสดงความคิดเห็นย่อย แสดงความคิดเห็นย่อย

nick p-car จาก nick p-car 101.109.142.116 อาทิตย์, 19/6/2554 เวลา : 20:24  IP : 101.109.142.116   

edit แก้ไขคำตอบ   delete ลบคำตอบ 8308

คำตอบที่ 4
       น่าจะเป็นตามที่คุณสองโหลบอกแหละครับ เพราะไฟนี้ ไม่ต้องใส่กุญแจ ก็หมุนสวิทเปิดไฟหรี่ ไฟหน้าได้ และ ดิ๊ปไฟสูงได้
ลองโยกๆหมุนๆดูครับ ว่าเปลี่ยนเป็นไฟสูง-ต่ำไฟหรี่ได้ไหม ถัาได้แต่ค้างสูงหรือต่ำ แสดงว่ารีเลย์ไฟหน้าค้าง ถ้าไม่ได้และไฟสูงค้างตลอด
แสดงว่าสวิทซ์คอพวงมาลัยช้อตค้าง ถ้าไฟสูง-ต่ำไม่ค้าง แสดงว่าหายแล้ว...




ไฟสูงติดดวงเดียว แต่ถ้าโยกก้านไฟสูง/ต่ำ จะทำให้ทั้งไฟสูงและไฟต่ำ ติดทั้งสองดวง
จาก : Odd(Odd) 22/6/2554 8:55:26 [203.147.16.4]
 แสดงความคิดเห็นย่อย แสดงความคิดเห็นย่อย

a-one จาก A-Arm 58.64.104.42 จันทร์, 20/6/2554 เวลา : 22:03  IP : 58.64.104.42   

edit แก้ไขคำตอบ   delete ลบคำตอบ 8315

คำตอบที่ 5
       ถอดแบตครับ ถ้ายังติดอยู่ ก็เตรียมวิ่งสี่คูณร้อยเลยหล่ะครับ อันนี้ไม่รู้จริง ๆ มารอฟังคำตอบไว้เป็นความรู้เหมือนกัน



 แสดงความคิดเห็นย่อย แสดงความคิดเห็นย่อย

2500TURBO จาก บ่าวเคิ้น 118.172.4.233 อาทิตย์, 19/6/2554 เวลา : 16:08  IP : 118.172.4.233   

edit แก้ไขคำตอบ   delete ลบคำตอบ 8319

คำตอบที่ 6
       น่าจะเป็นที่รีเลย์ไฟสูงค้าง (หน้าคอนแทรกอาร์คติดกัน) ลองถอดรีเลย์ตัวนี้ออกมาเช็คดูครับ แต่ที่แน่ๆถอดรัเลย์ไฟสูงออกไฟน่าจะดับ อีกทางเลือกนึงครับลองดูไม่เสียหาย



ได้ลองสลับรีเลย์ A21X แล้วมันทำงานปกติดี
จาก : Odd(Odd) 22/6/2554 8:44:29 [203.147.16.4]
 แสดงความคิดเห็นย่อย แสดงความคิดเห็นย่อย

taball4 จาก taball456 49.229.248.9 จันทร์, 20/6/2554 เวลา : 23:14  IP : 49.229.248.9   

edit แก้ไขคำตอบ   delete ลบคำตอบ 8321

      

คำตอบแบ่งหน้าละ 30 คำตอบ ขณะนี้คุณอยู่ที่หน้า 1 จาก >>> 1  



website รองรับการใช้งานทุกระบบปฏิบัติการของ PC Tablet SmartPhone ทุกระบบสามารถโพสข้อความและรูปภาพได้โดยไม่ต้องย่อไฟล์
เพื่อความปลอดภัยในการใช้ website WeekendHobby.Com สมาชิก เท่านั้น จึงจะตั้งกระทู้ หรือ ตอบกระทู้ได้ครับ
Login Click ที่นี่
สมัครสมาชิก Click ที่นี่



Since 22, Feb 2001 hit counter View My Stats  Truehits.net      วันศุกร์,13 กุมภาพันธ์ 2569 (Online 3838 คน)