WeekendHobby.com
เครื่องมือในการใช้งาน website =>> สมัครสมาชิก | Login | Logout | เปลี่ยนไอคอนส่วนตัว | เกี่ยวกับเรา | ติดต่อโฆษณา         View stat by Truehits.net


รบกวนหน่อยครับเรื่องวงจรไฟถอย ปาเหลี่ยมครับ

จาก โก๋แก่
IP:203.118.111.190

เสาร์ที่ , 26/5/2550
เวลา : 01:03

อ่านแล้ว = ครั้ง
 เก็บเข้ากระทู้ส่วนตัว
แจ้งตรวจสอบกระทู้
 แจ้งลบ
ส่งหาเพื่อน ส่งหาเพื่อน

       พอดีสายไฟที่ต่อกับสวิทช์ไฟถอยตรงท้ายเกียร์ขาด ก็เลยถอดออกมาทั้งชุดสายไฟเพื่อจะเปลี่ยนสายไฟใหม่ทั้งชุด(เป็นชุดสายไฟช่วงสั้นๆครับ) ของเดิมกรอบแข็งมาก ถอดเเป็นชิ้นๆ ออกมาแล้วก็ยังไม่ได้ทำสักทีจนข้ามเดือน ผลก็คือลืมครับ ให้ช่างไดนาโมแถวบ้านทำก็ไม่มีความชำนาญ อยากรบกวนท่านที่มี วงจรไฟถอยของปาเหลี่ยม ช่วยลงให้ดูหน่อยครับ จะขอบพระคุณมากครับ


 แสดงความคิดเห็นย่อย แสดงความคิดเห็นย่อย

แจ้งเพื่อเก็บขึ้นกระทู้พิเศษ คลิ๊กที่นี่แจ้งเพื่อนำขึ้นกระทู้พิเศษ

คำตอบแบ่งหน้าละ 30 คำตอบ ขณะนี้คุณอยู่ที่หน้า 1 จาก >>> 1  

คำตอบที่ 1
       ไม่ค่อยรู้เรื่องระบบไฟฟ้า ขอรับ

ยังไงหาร้านไดนาโมที่เก่ง ๆ หน่อย น่าจะทำได้ นะขอรับ

ของกระผมก็เคยขาดตอนยกเกียร์ใหม่ ก็ให้ร้านต่อสายไฟแล้วเสียบไล่สายใหม่ ก็ใช้งานได้ปกติ ขอรับ



 แสดงความคิดเห็นย่อย แสดงความคิดเห็นย่อย

Rin จาก Rin พุธ, 30/5/2550 เวลา : 10:01  IP :   

edit แก้ไขคำตอบ   delete ลบคำตอบ 4693

คำตอบที่ 2
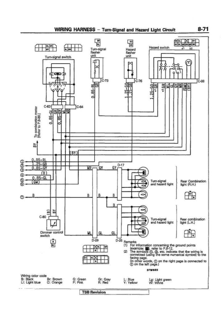
       วงจรครับส่วนที่1





 แสดงความคิดเห็นย่อย แสดงความคิดเห็นย่อย

praphin จาก Tik 203.146.148.130 ศุกร์, 1/6/2550 เวลา : 09:57  IP : 203.146.148.130   

edit แก้ไขคำตอบ   delete ลบคำตอบ 4763

คำตอบที่ 3
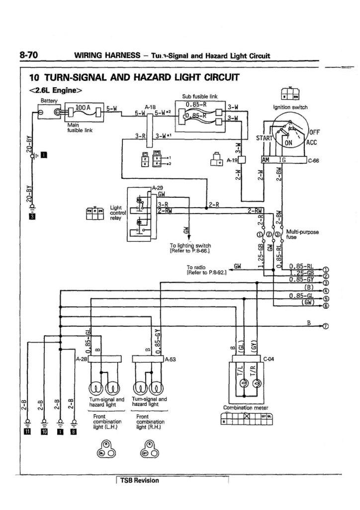
       ส่วนที่2





 แสดงความคิดเห็นย่อย แสดงความคิดเห็นย่อย

praphin จาก Tik 203.146.148.130 ศุกร์, 1/6/2550 เวลา : 09:59  IP : 203.146.148.130   

edit แก้ไขคำตอบ   delete ลบคำตอบ 4764

      

คำตอบแบ่งหน้าละ 30 คำตอบ ขณะนี้คุณอยู่ที่หน้า 1 จาก >>> 1  



website รองรับการใช้งานทุกระบบปฏิบัติการของ PC Tablet SmartPhone ทุกระบบสามารถโพสข้อความและรูปภาพได้โดยไม่ต้องย่อไฟล์
เพื่อความปลอดภัยในการใช้ website WeekendHobby.Com สมาชิก เท่านั้น จึงจะตั้งกระทู้ หรือ ตอบกระทู้ได้ครับ
Login Click ที่นี่
สมัครสมาชิก Click ที่นี่



Since 22, Feb 2001 hit counter View My Stats  Truehits.net      วันอาทิตย์,19 เมษายน 2569 (Online 2137 คน)