WeekendHobby.com
เครื่องมือในการใช้งาน website =>> สมัครสมาชิก | Login | Logout | เปลี่ยนไอคอนส่วนตัว | เกี่ยวกับเรา | ติดต่อโฆษณา         View stat by Truehits.net


วงจรพัดลมไฟฟ้าคับ เข้าหน้าร้อนแล้ว
kiddee
จาก kid
IP:1.47.49.61

อาทิตย์ที่ , 6/3/2554
เวลา : 07:16

อ่านแล้ว = ครั้ง
 เก็บเข้ากระทู้ส่วนตัว
แจ้งตรวจสอบกระทู้
 แจ้งลบ
ส่งหาเพื่อน ส่งหาเพื่อน

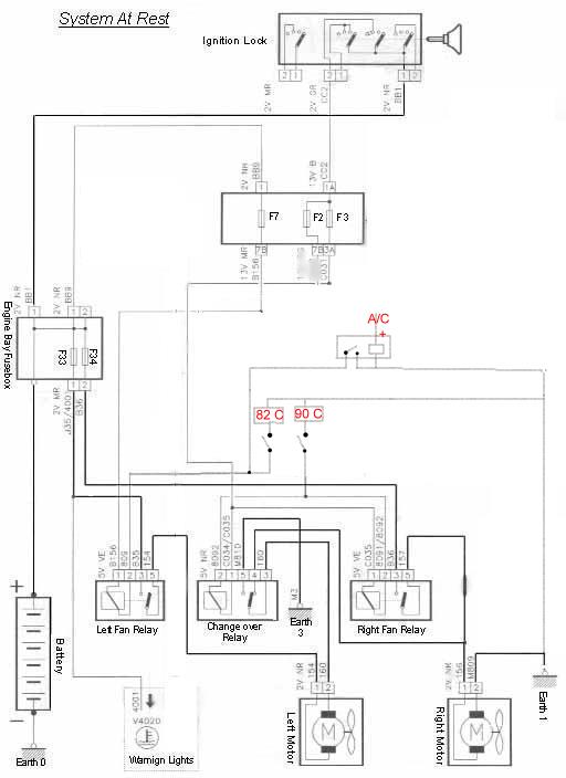
       อากาศเริ่มร้อนแล้ว ผมเจอวงจรพัดลมไฟฟ้าเป่าหม้อน้ำแบบสองความเร็ว เลยเอามาฝากคับ เผื่อรถใครจะติดพัดลมไฟฟ้าหน้าหม้อน้ำเพิ่มคับ



 แก้ไขเมื่อ : 6/3/2554 8:01:36






 แสดงความคิดเห็นย่อย แสดงความคิดเห็นย่อย

แจ้งเพื่อเก็บขึ้นกระทู้พิเศษ คลิ๊กที่นี่แจ้งเพื่อนำขึ้นกระทู้พิเศษ

คำตอบแบ่งหน้าละ 30 คำตอบ ขณะนี้คุณอยู่ที่หน้า 1 จาก >>> 1  

คำตอบที่ 1
       รีเลย์พัดลมใช้เป็นบ๊อช5ขา แบบมี เอ็นโอ เอ็นซี คับ
รูปข้างล่างผมตัดต่อเอา แบบบ้านๆ ง่ายๆคับ ส่วนชุด สวิทช์จับอุณหภูมิ ลองหาที่เขาทำขายกันมีมากมายคับ
รถผมทำชุดคุมสวิทช์อุณหภูมิแบบวงจรข้างบนเอาเองคับ จับค่าความต้านทานจากหัวส่งความร้อนน้ำเข้าเกจ์ มาควบคุมรีเลย์พัดลม ตั้งไว้ที่82 กับ90







 แสดงความคิดเห็นย่อย แสดงความคิดเห็นย่อย

kiddee จาก kid 115.67.165.204 อาทิตย์, 6/3/2554 เวลา : 07:57  IP : 115.67.165.204   

edit แก้ไขคำตอบ   delete ลบคำตอบ 53326

คำตอบที่ 2
      



 แสดงความคิดเห็นย่อย แสดงความคิดเห็นย่อย

Rin จาก Rin 202.12.118.61 อาทิตย์, 6/3/2554 เวลา : 14:07  IP : 202.12.118.61   

edit แก้ไขคำตอบ   delete ลบคำตอบ 53327

คำตอบที่ 3
       ขอบคุณครับ
ช่วยกันคนละไม้คนละมือบ้านก็น่าอยู่



 แสดงความคิดเห็นย่อย แสดงความคิดเห็นย่อย

baron จาก von Richthofen 124.121.84.42 อาทิตย์, 6/3/2554 เวลา : 20:52  IP : 124.121.84.42   

edit แก้ไขคำตอบ   delete ลบคำตอบ 53328

คำตอบที่ 4
       อยากบอกว่า........ผมดูไม่เป็นอ่ะครับ แต่ต้องขอขอบคุณมากครับยังมีคนเป้นอีกเยอะที่ทำให้ผมได้แค่พิมพ์รูปไปให้ดูอ่ะ



 แสดงความคิดเห็นย่อย แสดงความคิดเห็นย่อย

อนุบาลออฟโรด จาก อนุบาลออฟโรด 223.206.61.90 จันทร์, 7/3/2554 เวลา : 03:28  IP : 223.206.61.90   

edit แก้ไขคำตอบ   delete ลบคำตอบ 53329

คำตอบที่ 5
      
เยี่ยมเลยครับ ...สงกรานต์นี้ วิ่งยาวๆ รถติดบนทางระหว่างจังหวัด (..จากวิ่ง 3.5 ชม. กลายเป็น 24 ชม ) จะได้ไม่กลัวร้อน !!



 แสดงความคิดเห็นย่อย แสดงความคิดเห็นย่อย

kz wanzer จาก KZ Wanzer 125.27.91.190 พุธ, 9/3/2554 เวลา : 18:31  IP : 125.27.91.190   

edit แก้ไขคำตอบ   delete ลบคำตอบ 53412

คำตอบที่ 6
      



 แสดงความคิดเห็นย่อย แสดงความคิดเห็นย่อย

cok จาก นนท์ UZ 124.121.57.200 พุธ, 11/5/2554 เวลา : 20:51  IP : 124.121.57.200   

edit แก้ไขคำตอบ   delete ลบคำตอบ 53803

      

คำตอบแบ่งหน้าละ 30 คำตอบ ขณะนี้คุณอยู่ที่หน้า 1 จาก >>> 1  



website รองรับการใช้งานทุกระบบปฏิบัติการของ PC Tablet SmartPhone ทุกระบบสามารถโพสข้อความและรูปภาพได้โดยไม่ต้องย่อไฟล์
เพื่อความปลอดภัยในการใช้ website WeekendHobby.Com สมาชิก เท่านั้น จึงจะตั้งกระทู้ หรือ ตอบกระทู้ได้ครับ
Login Click ที่นี่
สมัครสมาชิก Click ที่นี่



Since 22, Feb 2001 hit counter View My Stats  Truehits.net      วันเสาร์,14 กุมภาพันธ์ 2569 (Online 3527 คน)