คำตอบที่ 2
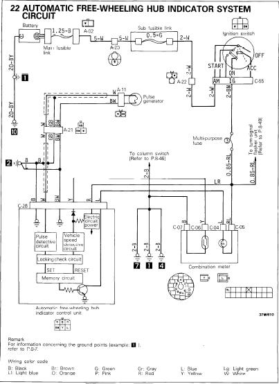
ตัวนี้เป็นตัวควบคุมโชว์ไฟ LOCK HUBS ที่หน้าปัทม์ใช่มั้ยครับ มันเสียหรือมันเป็นอย่างไรครับ ถ้าใช่ ตัวนี้เสียยากครับ ตัวนี้มันทำงานโดย มีสัญญาญจากตูดเกียร์สโสว์ซึ่งมี sensor เป็นแบบ proximity แล้วเอามารวมกับสํญญานที่เรือนไมล์วัดความเร็ว ซึ่งจะมีlead switch เป็นsensor ลองเช็คsensor 2 ตัวนี้ดูครับ ถ้าสัญญานมีมาครบ ก็จะเป็นที่กล่องครับ ข้างในกล่องจะเป็นวงจรง่ายๆ หาซื้อได้ที่บ้านหม้อครับ ส่วนมากกล่องที่ว่าจะไม่มีเมืองไทยครับ โดนสิทธิผลตอนเกลี้ยง ลองดูไดอะแกรมไฟฟ้าครับ
แก้ไขเมื่อ : 25/7/2556 18:32:03
แก้ไขเมื่อ : 25/7/2556 18:32:49
