WeekendHobby.com
เครื่องมือในการใช้งาน website =>> สมัครสมาชิก | Login | Logout | เปลี่ยนไอคอนส่วนตัว | เกี่ยวกับเรา | ติดต่อโฆษณา         View stat by Truehits.net


ท่านใดมีวงจรของกล่องECU KA24E วางในNissan frontier ปี99 เกียร์ออโต้บ้างครับ
dam1234
จาก dam1234
IP:101.108.171.104

จันทร์ที่ , 20/6/2554
เวลา : 23:55

อ่านแล้ว = 6342 ครั้ง
 เก็บเข้ากระทู้ส่วนตัว
แจ้งตรวจสอบกระทู้
 แจ้งลบ
ส่งหาเพื่อน ส่งหาเพื่อน

      






 แสดงความคิดเห็นย่อย แสดงความคิดเห็นย่อย

แจ้งเพื่อเก็บขึ้นกระทู้พิเศษ คลิ๊กที่นี่แจ้งเพื่อนำขึ้นกระทู้พิเศษ

คำตอบแบ่งหน้าละ 30 คำตอบ ขณะนี้คุณอยู่ที่หน้า 1 จาก >>> 1  

คำตอบที่ 1
      

fiogf49gjkf0d






fiogf49gjkf0d
ตัวนี้มันทรานซีสเตอร์นิครับ
จาก : TTC077(TTC077) 21/6/2554 0:39:52 [58.11.132.95]
 แสดงความคิดเห็นย่อย แสดงความคิดเห็นย่อย

dam1234 จาก dam1234 101.108.171.104 จันทร์, 20/6/2554 เวลา : 23:58  IP : 101.108.171.104   

edit แก้ไขคำตอบ   delete ลบคำตอบ 109004

คำตอบที่ 2
      

fiogf49gjkf0d



fiogf49gjkf0d
มีอีกวิธีที่คุณดำ1234 ไปเจอวันมิทติ่งที่เมืองทองขอเปิดกล่องดู
จาก : TTC077(TTC077) 21/6/2554 20:53:38 [124.122.90.239]
น่าจะดีที่สุดอะครับ ....อย่าลืมเอากล้องส่องพระไปด้วย ..
จาก : ttc009(ttc009) 21/6/2554 21:14:25 [49.48.80.16]
 แสดงความคิดเห็นย่อย แสดงความคิดเห็นย่อย

dam1234 จาก dam1234 101.108.185.196 อังคาร, 21/6/2554 เวลา : 20:35  IP : 101.108.185.196   

edit แก้ไขคำตอบ   delete ลบคำตอบ 109047

คำตอบที่ 3
      

fiogf49gjkf0d
ทรานซิสเตอร์กับR 5.1โอห์มที่ไหม้มันต่อออกที่ขานี้ครับ





 แสดงความคิดเห็นย่อย แสดงความคิดเห็นย่อย

dam1234 จาก dam1234 182.53.92.156 เสาร์, 25/6/2554 เวลา : 23:32  IP : 182.53.92.156   

edit แก้ไขคำตอบ   delete ลบคำตอบ 109199

คำตอบที่ 4
      

fiogf49gjkf0d






 แสดงความคิดเห็นย่อย แสดงความคิดเห็นย่อย

dam1234 จาก dam1234 182.53.92.156 อาทิตย์, 26/6/2554 เวลา : 00:02  IP : 182.53.92.156   

edit แก้ไขคำตอบ   delete ลบคำตอบ 109200

คำตอบที่ 5
      

fiogf49gjkf0d






 แสดงความคิดเห็นย่อย แสดงความคิดเห็นย่อย

dam1234 จาก dam1234 182.53.92.156 อาทิตย์, 26/6/2554 เวลา : 00:04  IP : 182.53.92.156   

edit แก้ไขคำตอบ   delete ลบคำตอบ 109201

คำตอบที่ 6
      

fiogf49gjkf0d






 แสดงความคิดเห็นย่อย แสดงความคิดเห็นย่อย

dam1234 จาก dam1234 182.53.92.156 อาทิตย์, 26/6/2554 เวลา : 00:05  IP : 182.53.92.156   

edit แก้ไขคำตอบ   delete ลบคำตอบ 109202

คำตอบที่ 7
      

fiogf49gjkf0d
ลองดูที่ อู่ช่างดำ บ้านกล้วย-ไทรน้อย เห็นวางอยู่เป็นกล่อง ไม่รู้ใช้กันได้หรือเปล่า



 แสดงความคิดเห็นย่อย แสดงความคิดเห็นย่อย

nickky จาก nickky TTC 109 14.207.247.19 อาทิตย์, 26/6/2554 เวลา : 08:39  IP : 14.207.247.19   

edit แก้ไขคำตอบ   delete ลบคำตอบ 109225

คำตอบที่ 8
      

fiogf49gjkf0d
ให้ยืม ดีมั้ยเนี่ย





 แสดงความคิดเห็นย่อย แสดงความคิดเห็นย่อย

จิรกิตติ จาก TTC001 183.89.128.50 อาทิตย์, 26/6/2554 เวลา : 13:34  IP : 183.89.128.50   

edit แก้ไขคำตอบ   delete ลบคำตอบ 109230

คำตอบที่ 9
      

fiogf49gjkf0d
P/N ตามนี้ ใบนี้โดน ช่างอัศวิน ยืมเป็นประจำ





fiogf49gjkf0d
ขอโทษที ลืมไปเลยว่ามี วันนี้โละของ เลยเจอเข้า
จาก : จิรกิตติ(จิรกิตติ) 26/6/2554 13:38:41 [183.89.128.50]
ไม่โทรฯมา ไปต่างจังหวัด หลายวันนะ จะบอกให้
จาก : จิรกิตติ(จิรกิตติ) 26/6/2554 14:01:54 [183.89.128.50]
 แสดงความคิดเห็นย่อย แสดงความคิดเห็นย่อย

จิรกิตติ จาก TTC001 183.89.128.50 อาทิตย์, 26/6/2554 เวลา : 13:36  IP : 183.89.128.50   

edit แก้ไขคำตอบ   delete ลบคำตอบ 109231

คำตอบที่ 10
      

fiogf49gjkf0d
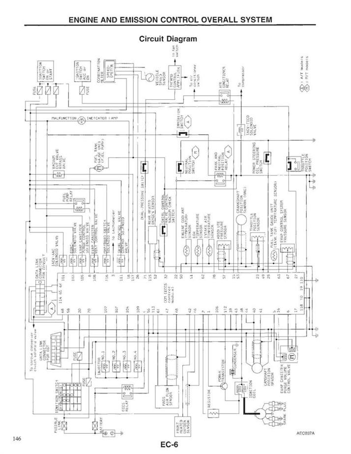
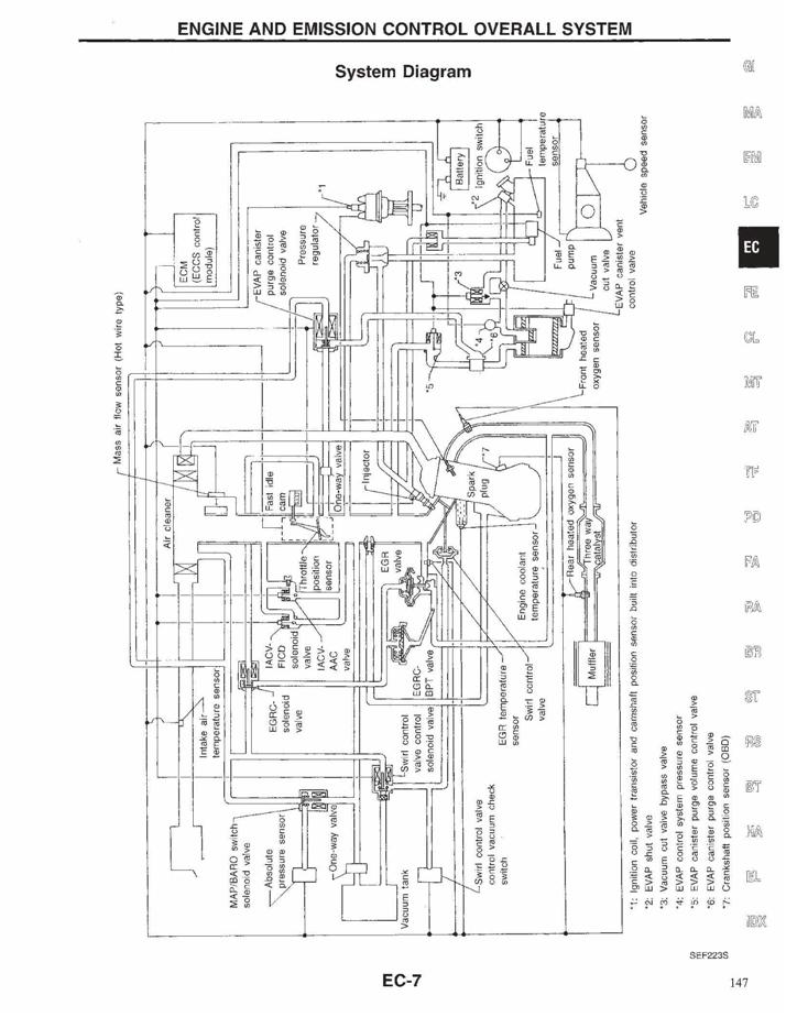
พี่ครับ รถผมมันก็ยังวิ่งได้ครับ สังเกตุอาการไม่ออกนะครับ ว่ามันผิดปกติหรือเปล่าครับ ตอนนี้ผมได้ถอดทรานซิสเตอร์ที่ช๊อต กับR ตัวที่ไหม้ออกแล้วครับ ไม่รู้วิตกจริตหรือเปล่า มันเหมือนรถวิ่งดีกว่าเก่าอีก ธรรมดาต้นมันจะตื้อๆครับ เกียร์ออโต้ครับ ผมพยามรื้อใต้คอพวงมาลัย หาว่าสายไฟมันวิ่งไปที่อุปกรณ์ตัวใด เท่าที่วัดได้มันต่อมาที่คอนเน็คข้างคันเร่งทางขวามือสุดครับ แต่มันต่อเข้าไปในแก้มขวา แล้วมันหายไปในแก้มขวา ไล่ไปบ๊อซฟิวด้านหน้าก็ไม่เจอแล้วครับ ECU PINOUT ที่ค้นในgoogle ก็เจอแต่ของต่างประเทศครับ ขาไม่ตรงกันครับ ท่านใดมีวงจรของไทยช่วยอนุเคราะห์ด้วยครับ ขอบคุณครับ



fiogf49gjkf0d
มีอีกใบอยู่ในแก้มขวา ข้างแบต ส่วนกล่องไม่เป็นไร แค่แจ้งให้รู้ไว้
จาก : จิรกิตติ(จิรกิตติ) 27/6/2554 8:28:23 [183.89.165.160]
 แสดงความคิดเห็นย่อย แสดงความคิดเห็นย่อย

dam1234 จาก dam1234 101.108.166.119 อาทิตย์, 26/6/2554 เวลา : 22:49  IP : 101.108.166.119   

edit แก้ไขคำตอบ   delete ลบคำตอบ 109272

คำตอบที่ 11
      

fiogf49gjkf0d
คุณดำครับ.. รถเรา Nissan

ดังนั้น.. เมื่อเราสงสัยเรื่องใดในรายละเอียดลึกๆ..
ผมว่านะ.. ลองโทรไปปรึกษาที่ "ฝ่ายวิศวกรรม" ของ Nissan ที่อยู่ที่ บางนา กม.22 ดีกว่านะครับ

เพราะว่าหลายเรื่อง ที่ผมสงสัย ก็ได้โทรไปสอบถามเขาดู เขาก็ตอบให้หายสงสัย..

ถ้าเขา.. ไม่มีข้อมูลในตอนนี้จริงๆ ( ทั้งที่เขาควรจะมีนะ )
แต่เขาก็รู้ว่าจะไปหาจากที่ไหนมาให้เรานะครับ... คุณดำ

ส่วนเบอร์โทร.. ผมไม่มีในตอนนี้ครับ คงต้องรบกวนโทรถาม 1133 เอาน่ะครับ...





 แสดงความคิดเห็นย่อย แสดงความคิดเห็นย่อย

005 จาก BoyDogtag,TTC-005 202.122.130.31 จันทร์, 27/6/2554 เวลา : 09:14  IP : 202.122.130.31   

edit แก้ไขคำตอบ   delete ลบคำตอบ 109279

คำตอบที่ 12
      

fiogf49gjkf0d
จัดไป





 แสดงความคิดเห็นย่อย แสดงความคิดเห็นย่อย

130 จาก หนึ่ง กาฬสินธุ์ 49.48.127.116 พุธ, 6/7/2554 เวลา : 20:35  IP : 49.48.127.116   

edit แก้ไขคำตอบ   delete ลบคำตอบ 109439

คำตอบที่ 13
      

fiogf49gjkf0d






 แสดงความคิดเห็นย่อย แสดงความคิดเห็นย่อย

130 จาก หนึ่ง กาฬสินธุ์ 49.48.127.116 พุธ, 6/7/2554 เวลา : 20:36  IP : 49.48.127.116   

edit แก้ไขคำตอบ   delete ลบคำตอบ 109440

คำตอบที่ 14
      

fiogf49gjkf0d






 แสดงความคิดเห็นย่อย แสดงความคิดเห็นย่อย

130 จาก หนึ่ง กาฬสินธุ์ 49.48.127.116 พุธ, 6/7/2554 เวลา : 20:37  IP : 49.48.127.116   

edit แก้ไขคำตอบ   delete ลบคำตอบ 109441

คำตอบที่ 15
      

fiogf49gjkf0d






 แสดงความคิดเห็นย่อย แสดงความคิดเห็นย่อย

130 จาก หนึ่ง กาฬสินธุ์ 49.48.127.116 พุธ, 6/7/2554 เวลา : 20:37  IP : 49.48.127.116   

edit แก้ไขคำตอบ   delete ลบคำตอบ 109442

คำตอบที่ 16
      

fiogf49gjkf0d






 แสดงความคิดเห็นย่อย แสดงความคิดเห็นย่อย

130 จาก หนึ่ง กาฬสินธุ์ 49.48.127.116 พุธ, 6/7/2554 เวลา : 20:38  IP : 49.48.127.116   

edit แก้ไขคำตอบ   delete ลบคำตอบ 109443

คำตอบที่ 17
      

fiogf49gjkf0d






 แสดงความคิดเห็นย่อย แสดงความคิดเห็นย่อย

130 จาก หนึ่ง กาฬสินธุ์ 49.48.127.116 พุธ, 6/7/2554 เวลา : 20:39  IP : 49.48.127.116   

edit แก้ไขคำตอบ   delete ลบคำตอบ 109444

คำตอบที่ 18
      

fiogf49gjkf0d






 แสดงความคิดเห็นย่อย แสดงความคิดเห็นย่อย

130 จาก หนึ่ง กาฬสินธุ์ 49.48.127.116 พุธ, 6/7/2554 เวลา : 20:41  IP : 49.48.127.116   

edit แก้ไขคำตอบ   delete ลบคำตอบ 109445

คำตอบที่ 19
      

fiogf49gjkf0d
ขอขอบพระคุณ คุณ หนึ่ง กาฬสินธุ์ มากครับที่สละเวลาหามาให้ครับ



fiogf49gjkf0d
ยินดีครับ
จาก : 130(130) 18/7/2554 22:15:37 [223.205.128.136]
 แสดงความคิดเห็นย่อย แสดงความคิดเห็นย่อย

dam1234 จาก dam1234 182.53.82.173 จันทร์, 18/7/2554 เวลา : 22:01  IP : 182.53.82.173   

edit แก้ไขคำตอบ   delete ลบคำตอบ 109690

      

คำตอบแบ่งหน้าละ 30 คำตอบ ขณะนี้คุณอยู่ที่หน้า 1 จาก >>> 1  



website รองรับการใช้งานทุกระบบปฏิบัติการของ PC Tablet SmartPhone ทุกระบบสามารถโพสข้อความและรูปภาพได้โดยไม่ต้องย่อไฟล์
เพื่อความปลอดภัยในการใช้ website WeekendHobby.Com สมาชิก เท่านั้น จึงจะตั้งกระทู้ หรือ ตอบกระทู้ได้ครับ
Login Click ที่นี่
สมัครสมาชิก Click ที่นี่



Since 22, Feb 2001 hit counter View My Stats  Truehits.net      วันอาทิตย์,10 พฤษภาคม 2569 (Online 1893 คน)